LES SYSTÈMES
SEMI-AUTOMATIQUES.
Dans les systèmes semi-automatiques,
labonné na plus aucune manuvre à faire;
il décroche son récepteur et énonce le numéro
demandé comme dans un système ordinaire à batterie
centrale.
En Europe, le premier central public automatique
a été celui de Hildesheim, en Allemagne, ouvert
en 1908 avec 900 abonnés. En Angleterre, le premier central automatique
est mis en service à Epsom, en 1912, avec 500 abonnés.
En France, un premier central téléphonique automatique
est installé en 1913 à Nice. La Première
Guerre mondiale retardera malheureusement beaucoup les réalisations
qui devaient suivre : un second central Strowger devait être construit
à Orléans dès 1912, il ne verra le jour quen
1919. Une dizaine dautres centraux automatiques Strowger furent
mis en service entre 1921 et 1931.
Mais les premiers centraux automatiques napparaissaient ni suffisamment
au point ni assez économiques pour lemporter indiscutablement
sur les centraux manuels.
Aussi pensa-t-on à doter les opératrices du téléphone
de dispositifs automatiques qui permettaient de diminuer sensiblement
leur nombre et daugmenter leur rendement. Il sagissait en
fait dune exploitation « semi-automatique ».
Mais la solution « semi-automatique » était vite
apparue comme une solution sans grand avenir.
Avec le développement de l'automatique
et la conviction croissante, qui est maintenant pleinement mûrie
dans l'esprit de la plupart des ingénieurs en téléphonie,
que la commutation automatique est pratique, il y a eu une tendance
croissante à faire automatiquement beaucoup de choses qui étaient
auparavant faites manuellement.
Principe du semi automatique :
À la première différence d'un central manuel, où
une opératrice est affectée à un bloc d'abonnés
fixe, dans le cas du semi-automatique, l'appel est aiguillé vers
la première opératrice disponible. Ce qui répartit
plus équitablement la charge des appels à traiter.
Ensuite, l'opératrice, n'a plus qu'à taper sur un clavier
numérique à touches le numéro d'appel téléphonique
urbain demandé par l'abonné du central manuel, et ensuite
le commutateur s'occupe automatiquement du reste.
- À la seconde différence d'un central manuel où
c'est l'opératrice qui doit rechercher et enficher les jacks
manuellement et ainsi câbler l'acheminement elle même, en
semi-automatique il n'y a plus besoin d'opératrices intermédiaires
pour établir la liaison téléphonique, et du coup
l'on peut diviser par 4 le nombre d'opératrices.
- La téléphoniste qui reçoit son appel le met en
communication avec la ligne de labonné demandé en
utilisant des appareils sélecteurs et connecteurs .
L'un des résultats de cette tendance a été la production
du système automanuel
, l'invention d'Edward E. Clement, ingénieur et avocat
en brevets, de Washington, DC. En relation avec le nom de M. Clement,
en tant qu'inventeur, il faut mentionner celui de Charles H. North,
dont l'excellent travail en tant que concepteur et fabricant a beaucoup
contribué à l'excellence actuelle de ce système
très intéressant.
Le nom « automanuel » est formé
de deux mots, automatique et manuel, et vise à suggérer
l'idée que le système participe en partie des caractéristiques
du système automatique et en partie de celles du système
manuel.
L'idée fondamentale du système automanuel
est de soulager l'abonné de tous les travaux liés à
l'établissement de sa connexion, sauf de la demander; de ne compliquer
en rien l'équipement du poste de l'abonné, celui-ci restant
le même que dans le système manuel à batterie commune;
de supprimer les appareils manuels, tels que les prises, les cordons
et les fiches, au central, et de leur substituer un appareil de commutation
automatique qui sera guidé dans ses mouvements,non pas par l'abonné,
mais par un nombre bien inférieur d'opérateurs à
celui qui serait nécessaire pour manipuler un standard manuel
Le second à s'investir dans le semi-automatique a été
Siemens à base de sélecteurs Strowger adapté
par Siemens & Haslke en Allemagne.
Suivra le troisième système semi-automatique Rotary.
Les deux principaux problèmes nouveaux qui se posent sont : la
liaison de labonné appelant à la téléphoniste
et le mode daction de la téléphoniste sur les organes
sélecteurs.
sommaire
Liaison de labonné appelant a lopératrice.
Dans la première forme du système de la Western
Electric Cy, où lon avait en vue surtout
de garder dans le nouveau système les avantages déjà
acquis de lexploitation manuelle, cette liaison se faisait comme
dans les systèmes manuels ordinaires. Lappel parvenait
à une lampe qui sallumait au-dessus dun jack local
dans lequel lopératrice enfonçait une fiche monocorde.
Cette fiche était reliée à un premier sélecteur
que lopératrice actionnait comme nous le verrons plus loin.
Mais il semble plus logique de pousser lautomatisme plus loin
et dassurer cette liaison par des procèdes analogues à
ceux déjà connus.
La ligne de labonné appelant sera donc connectée,
comme dans lautomatique, à un premier sélecteur
libre; mais, en même temps que cette connexion, sera établie
une dérivation aboutissant au poste soit dune opératrice
déterminée, soit de la première opératrice
libre.
Labonné pourra donc parler à 1'opératrice
et lui indiquer le numéro demandé; pour obtenir celui-ci,
1'opératrice agira sur son transmetteur dappels qui, par
la meme dérivation établie momentanément vers son
poste, fera mouvoir le premier sélecteur engagé puis les
sélecteurs suivants comme dans 1'automatique. lorsque la communication
sera établie, lopératrice pourra en conserver la
supervision, comme dans le manuel, et provoquer la déconnexion
en temps opportun; ou bien la connexion pourra etre soustraite au contrôle
de lopératrice et la déconnexion faite automatiquement
par lun ou lautre abonné.
On voit donc les diverses modalités qui peuvent se présenter
:
I. La ligne dun abonné appelant peut être
mise en relation avec un premier sélecteur libre, et subséquemment
avec le poste d une opératrice, par le procédé
du présélecteur ou par le procédé du chercheur
de lignes.
II. Lopératrice à laquelle parvient lappel
peut etre une opératrice déterminée par la position
de labonné ou du sélecteur pris ou peut être
la première opératrice trouvée libre.
III. Lopératrice peut avoir la supervision de la
communication ou ne pas lavoir : dans ce dernier cas la déconnexion
et le comptage sont forcément automatiques.
Transmetteur dappels de lopératrice.
Il est nécessaire de donner à lopératrice
un type de transmetteur dappels dont le nianieinent soit le plus
rapide possible; celui du (cadran) disque Strowger,
qui limmobiliserait pendant 7 à 10 secondes rien que pour
la transmission, serait trop long.
Le type adopté dans tous les systèmes actuellement en
service est une sorte de clavier, composé dautant
de séries de 10 clefs quil y a de chiffres dans les nombres
à transmettre, les clefs étant numérotées
de o à 9 dans chaque série.
Par exemple, pour donner labonné 7324, la téléphoniste
doit appuyer sur la clef 7 de la première série, la clef
3 de la deuxième, la clef 2 de la troisième et la clef
4 de la quatrième; son rôle doit être terminé
ensuite, tout au moins pour la mise en relation des deux abonnés
et la commande des divers sélecteurs ou connecteurs doit être
automatique.
sommaire
DIFFÉRENTS TYPES DE SEMI-AUTOMATIQUES ACTUELLEMENT EN SERVICE.
Il y a actuellement trois types de semi-automatiques en service le type
Clément, ou automanuel,
en service à Ashtabula (Ohio); Ie type Siemens
et Halske en service à Amsterdam et dans plusieurs villes
dAllemagne (Posen, Dresde, Leipzig)à partit de 1910, et
le type Mac Berty, système Rotary , construit par
la Western Electric Cy, en
service dans diverses villes dEurope et, en particulier, à
Marseille et à Angers.
- Les deux premiers emploient des sélecteurs et connecteurs avec
mécanismes de progression pas à pas analogues aux organes
Strowger, et fonctionnant sous la commande directe, non pas de la téléphoniste,
puisquelle doit être libérée dès quelle
a enfoncé les boutons de son clavier, mais dun mécanisme
émetteur dimpulsions, mis en marche par lenfoncement
soit du dernier bouton (bouton des unités), soit dun bouton
spécial appelé bouton de départ.
- Le système de la Western Electric Cy emploie, au contraire,
des organes sélecteurs tournants entraînés sous
laction dun embrayage magnétique, par une commande
mécanique générale, et qui sarrêtent
dès quun organe, se mouvant symétriquement avec
eux, est parvenu à une position repérée par lenfoncement
des clefs du clav vier. Le principe du système est donc analogue
à celui des appareils automatiques à commande indirecte.
Avec le système semi-automatique,
les abonnés pouvaient utiliser des postes téléphoniques
conventionnels sans appareil de numérotation. En décrochant
le combiné, l'abonné appelant activait une double recherche
dans le central téléphonique : d'abord pour retrouver
la ligne appelante puis pour trouver un opérateur libre. Un circuit
entièrement relais a été utilisé pour ce
détecteur de ligne. Le poste de lopérateur gratuit
était commuté automatiquement et mis en position découte
afin que labonné puisse mentionner le numéro de
la ligne souhaitée. L'opérateur saisit ce numéro
sur un clavier (ce qui était beaucoup plus rapide que de composer
sur un disque rotatif) et appuyez sur une touche de démarrage
pour démarrer un dispositif à impulsions envoyant des
impulsions aux sélecteurs de ligne du téléphone.
échange.
sommaire
I - LE SYSTÈME CLÉMENT.
E.Clémént est un constructeur français de standards
semi-automatiques installé aux États-Unis
|
Le développement du système auto-manual
a commencé en 1906 avec le brevet US1107135
obtenu par Edward E. Clement, Washington.
La North Electric Company de Galion, Ohio, a produit et installé
ce système.
En 1907, la National Engineering Corporation de Baltimore,
qui avait été créée pour fabriquer
le ststème "Clement-Auto-Manual Telephone Switch Board",
et qui existait depuis plusieurs années, a été
fusionnée avec la North Electric Co.
The North Electric Company of
Galion, Ohio a acquis les brevets de Clement et
en a réalisé plusieurs versions.
Comme le sélecteur Strowger, le sélecteur North
Electric avait deux mouvements, mais avec un mouvement de rotation
suivi d'un déplacement sur un axe horizontal uniquement.
 
La La North Electric Company
de Galion, a été fondée en 1884 à
Cleveland par George Drumheller et Charles North, tous deux monteurs
de lignes pour la Cleveland Telephone Company (plus tard Ohio
Bell). En commençant par la réparation de téléphones
et de standards, ils ont fait de North une entreprise qui a fabriqué
avec succès des téléphones et des systèmes
de commutation pendant près de 100 ans, avant de la vendre
à Ericsson puis à ITT .
Au début du XXe siècle, Charles North s'est associé
à Ernst Faller, un citoyen allemand
vivant à New York, qui a reçu en 1901 le brevet
américain pour son système téléphonique
automatique à action automatique.
En 1907, North et Faller s'associent pour produire le système
automanuel de Mc Berty.
Avec le système automanuel, les abonnés pourraient
utiliser des postes téléphoniques conventionnels
sans dispositif de numérotation.
En décrochant le combiné, l'abonné appelant
a activé une opération de double recherche dans
le central téléphonique: d'abord pour trouver la
ligne appelante, puis pour trouver un opérateur libre.
Un circuit à relais intégral a été
utilisé pour ce chercheur de ligne. Le poste de l'opérateur
libre a été commuté automatiquement et mis
en position d'écoute afin que l'abonné puisse mentionner
le numéro de la ligne souhaitée. L'opérateur
entre ce numéro sur un clavier (ce qui était beaucoup
plus rapide que la numérotation sur un disque rotatif),
et en appuyant sur une touche de démarrage a démarré
un dispositif à impulsions envoyant des impulsions aux
sélecteurs de ligne du central. Comme le sélecteur
Strowger, le sélecteur North Electric avait deux mouvements,
mais avec un mouvement rotatif et un décalage ultérieur
sur un axe horizontal uniquement.
Un équipement automatique permettait le comptage et la
déconnexion d'une ligne à la fin d'un appel sans
intervention de l'opérateur.
Une fois l'appel établi, l'opérateur pouvait gérer
l'appel suivant. Ainsi, la période d'intervention d'un
opérateur, et par conséquent la période de
saisie des circuits entre les opérateurs et l'automatisme,
a été réduite au minimum.
Ce système a été décrit dans une brochure
(Exploitation téléphonique semi-automatique) éditée
par la Bibliothèque des Annales des P. T. T. Rappelons-en
les caractéristiques essentielles.
Lorsque labonné demandeur décroche, un relais
semblable au relais dappel dun système à
batterie centrale met en marche un distributeur primaire d'organe
de sélection du premier degre (analogue à un présélecteur)
qui cherche un dicorde libre. Nous appelerons dicorde, par analogie
avec le système manuel, lensemble dun chercheur
de lignes appelantes S' et dun premier sélecteur
S1 réunis enlre eux par une ligne auxiliaire l1. Dès
que ce dicorde est trouvé, le chercheur de lignes se met
en marche et explore les lignes dabonnés de son groupe;
il sarrête dès quil a trouvé la
ligne de 1 abonné en position dappel, qui est ainsi
reliée à un premier sélecteur libre.
. Schéma
dun bureau automanuel du système Clément.
a abonné; g, postes groupés; m, mécanisme
émetteur dimpulsions; s, générateurs
sélectifs de sonnerie; d', distributeur primaire; d'' ,
distributeur secondaire; S', chercheur primaire; S", chercheur
du clavier; Slt premier sélecteur; second sélecteur;
.c, connecteur; z, sélecteur de sonnerie; t, clavier de
touches dopératrices; lv lignes auxiliaires de premier
sélecteur; l2, lignes auxiliaires de second sélecteur.
Dans ce système, le chercheur de lignes, comme les divers
sélecteurs, est un organe de sélection du deuxieme
degré, c est-à-dire à deux mouvements, le
premier de rotation, le second d'ascension (de cette façon
les contacts sont à surface verticale).
Pendant ce temps, un second distributeur d", mis en marche
en même temps que le premier, cherche un clavier dopératrice
libre.
Chaque clavier est relié à un chercheur de lignes
Sf, qui se met à explorer, dès quil a été
mis en mouvement par le distributeur, des %nes reliées
aux différents dicordes du bureau ou de la fraction de
bureau que ce clavier peut desservir (le chercheur ne peut explorer.
en effet, que ioo lignes au maximum).
Dès quil trouve un dicorde en position de réception
dappel (cest-à-dire relié à une
ligne dabonné appelant, mais non encore actionné
par le clavier dune opératrice), il sy arrête,
et le dicorde est ainsi relié à un clavier libre.
Le poste dopératrice est mis en écoute automatiquement
et, après avoir pris connaissance du numéro demandé,
elle manuvre son clavier. Elle appuie finalement sur une
clef spéciale, dite clef de départ, qui met en marche
le mécanisme émetteur dimpulsions.
Aussitôt après avoir manuvré sa clef
de départ, lopératrice est libre et peut se
porter sur un second clavier.
Le premier clavier est immobilisé tant que durent les impulsions
et est rendu libre dès que commence lappel de labonné
demandé. Chaque opératrice dispose, en conséquence,
de deux claviers.
On voit que, dès que la mise en relation des deux lignes
est effectuée, le clavier et son chercheur de lignes sont
entièrement libères et peuvent servir pour un autre
appel; le circuit des deux abonnes est entièrement comparable
à celui dune connexion automatique.
La déconnexion, le comptage, etc., seront résolus
comme dans lautomatique. Aucune supervision nest ménagée
à lopératrice.
Le chercheur de lignes S" du clavier, ou plutôt le
chercheur de dicordes engagés, peut dailleurs être
relié au clavier par une ligne de longueur quelconque,
ce qui permet de placer les opératrices dans un endroit
différent de celui où se trouvent les divers organes
sélecteurs.
Nous pourrons donc avoir un réseau entièrement semblable,
au point de vue de la distribution des bureaux et du trace des
lignes auxiliaires, à un réseau automatique et,
en un point quelconque de ce réseau, un bureau où
seront concentrées toutes les opératrices, relié
aux autres bureaux par des lignes aboutissant aux chercheurs de
dicordes engagés ; ces lignes seront en très petit
nombre puisque, pour chaque communication, elles ne sont occupées
qne pendant le temps très court que dure lenvoi des
impulsions de courant commandant les organes sélecteurs.
Ce concept automanuel est
détaillé dans la page automanuel
|
sommaire
II - LE SYSTÈME SIEMENS ET HALSKE.
Comme le système Clément, le système Siemens
et Halske est un semi-automatique où lintervention
de lopératrice est limitée exclusivement à
létablissement de la communication, cest-à-dire
à la commande des divers organes sélecteurs. Il utilise
les organes déjà connus du même constructeur.
Dès que labonné décroche, sa ligne,
qui aboutit au bureau central à un présélecteur
semblable au type déjà connu, elle est mise en relation
avec une ligne auxiliaire libre terminée par un premier sélecteur.
Comme il n y a plus à craindre ici que labonné ne
commence ses manuvres de transmission avant que cette liaison
ne soit terminée, il y a intérêt à Intercaler
des présélecteurs secondaires, qui diminueront le nombre
dles organes sélecteurs nécessaires.
Schéma de principe du système semi-automatique
: A, poste d abonné; Px, présélecteur primaire;
P2 présélecteur secondaire; S1 premier sélecteur;
Pc présélecteur chercheur de clavier; C, clavier dopératrice.
A chaque premier sélecteur correspond un présélecteur
d un type analogue au présélecteur dabonné,
mais à quatre balais, et qui, dès que la ligne aboutissant
à ce premier sélecteur est prise, se met en mouvement
et loriente vers une position dopératrice, ou plutôt
vers un clavier libre. Quand le nombre de claviers du bureau dépasse
10, il y a intérêt soit à utiliser des présélecteurs
secondaires, soit à constituer des organes pouvant explorer plus
de 10 lignes.
A Posen (Allemagne), les présélecteurs distributeurs
dappels sont à 20 directions. L'opératrice est mise
automatiquement en écoute et manuvre un clavier semblable
à celui du système Clément, dont laction
sur les sélecteurs est décrite plus loin. Dès que
le dernier bouton, ou bouton des unités, est enfoncé,
les manuvres automatiques commencent et lopératrice
est libérée. Le bouton de départ est, comme on
le voit, supprimé. Toutefois, daprès certains résultats
dexploitation, acquis en particulier dans le réseau dAmsterdam,
cette oppression nirait pas sans certains inconvénients
: lopératrice manuvrant ses boutons en même
temps quelle collationne le numéro demandé, labonné
a rarement le temps de rectifier une erreur avant que le bouton des
unités ne soit enfoncé.
Quand tous les claviers sont occupés, les appels en surnombre
aboutissent à des jacks munis de lampes placés sur une
table de décharge, qui est en même temps une table de contrôle
du trafic. En temps normal, les appels y aboutissant par suite dun
à-coup momentané sont laissés en attente et ils
sécoulent automatiquement vers les claviers qui deviennent
libres. Mais si aux heures chargées leur nombre devient trop
grand, on ne peut plus les laisser sécouler deux-mêmes,
car lordre de priorité nest pas observé. Une
téléphoniste de secours prend alors place à cette
table et renvoie méthodiquement les appels vers les opératrices
disponibles en touchant avec la pointe dune fiche spéciale
la douille de chacun des jacks dont la lampe sallume dans lordre
où cet allumage sest produit. Si la lampe ne séteint
pas, cest quaucun clavier nest redevenu libre, lopératrice
prend alors elle-même lappel à laide dun
monocorde et y donne suite en manuvrant un clavier spécial.
Cette table, qui joue le rôle de table de contrôle, comporte
également un jack et une lampe par premier sélecteur.
La déconnexion est automatique; le demandeur en raccrochant libère
tous les organes, sauf le connecteur, et le demandé libère
de même tous les organes depuis le premier sélecteur; cest,
en somme, la déconnexion par lun ou lautre abonné,
avec ce correctif que celui qui raccroche en second lieu reste en prise
et ne donne pas lieu à un faux appel. Il convient de rappeler
que la méthode employée dans lautomatique Siemens
et Halske, où le demandeur seul libère et où le
demandé ne peut sé déconnecter quen manneuvrant
son disque dappel, nest pas applicable ici, les postes dabonnés
ne comportant pas cet organe.
A Leipzig, cependant, le même mode de déconnexion,
appel déconnexion forcée, a été réalisé
de la façon suivante : le demandeur seul déconnecte, mais
le demandé peut se libérer en raccrochant, puis en décrochant
et raccrochant une seconde fois. Ce résultat est obtenu au moyen
dun relais dont larmature a une double course, comme celle
de lélectro privé de lAutomatic Electric Cy.
Des signaux audibles indiquent au demandeur lissue de la connexion,
le signal doccupation si le demandé nest pas libre,
le signal indicateur dappel sil est libre.
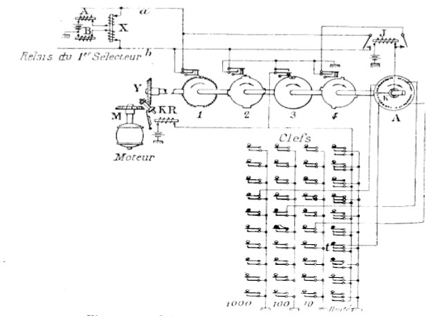
Description du clavier dopératrice et du mécanisme
émetteur dimpulsions.
La figure suivante indique la disposition des organes sur une
position dopératrice (bureau dAmsterdam).
La lampe D s'allume en cas darrêt dans les organes de sélection,
et 1'opératrice, en manuvrant simultanément E et
A, prévient la table d'essais sur laquelle sallument une
lampe verte indiquant le clavier et une lampe blanche indiquant le sélecteur
en dérangement.

Disposition des organes sur une position dopératrice
Siemens et Halske.
A bouton de renvoi vers le bureau manuel; B, lampe dappel (blanche)
; C, lampe doccupation du clavier (rouge) ; D, lampe de dérangement
(arrêt dans les 0rganes de sélection) ; E, clé de
rentrée en écoute en cas de dérangement (la téléphoniste
prévient labonné de raccrocher et de rappeler) ;
F, clé de jonction; G, lampe pilote indiquant loccupation
simultanée des deux claviers.
La position comporte également une mâchoire de poste dopératrice
; lorsque aucun appareil ny est enfoncé, aucun appel île
parvient à la table.
La figure ci dessus indique les connexions du clavier et du mécanisme
emetteur dimpulsions commandé par ce clavier.
Chaque clef met à la terre un ressort réuni à un
plot dune couronne circulaire A, qui comporte par suite autant
de plots quil y a de clefs, soit 40 dans un réseau à
4 chiffres, par exemple, répartis en 4 séries de 10 separées
par un intervalle un peu plus grand.
Les clefs de la série des unités mettent, en outre, à
la terre un fil venant de lélectro de comande KR du mécanisme
émetteur dimpulsions.
Par conséquent, dès que la clef correspondant au chiffre
des unités est abaissée, l'électro de commande
est excité et produit un embrayage entre un arbre tournant M
et larbre Y de lémetteur. Celui-ci entraîne
un bras mobile K réuni au relai J, et frottant sur les plots
de la couronne A, et ensuite quatre disques munis de cames ouvrant ou
feront des contacts.
Supposons que le numéro demandé soit 4567 ; les clefs
4 série des 1000, 5 de la série des 100, 6 de la série
des dizaines et 7 la série des unités sont abaissées
et restent abaissées grâce à un enclanchement mécanique,
jusquà ce quune autre clef de la même série
soit actionnée. Les plots correspondants de la couronne sont
donc à la terre.
Dès que larbre commence à tourner, le disque 2 ferme
un contact qui met une terre sur le fil b dune ligne aboutissant
au premier sélecteur auquel est connecté la ligne appelante,
puis le disque 1 met en court circuit les fils a et b, cest-à-dire
met le fil a à la terre» chaque fois quune came du
disque 1 soulève le ressort frotteur, lélectro de
commande du premier sélecteur suit ces impulsionsgrâce
aux relais A, B et X et élève verticalement larbre
porte-balais. A chaque came du disque 1 correspond un plot de la couronne
circulaire, sur lequel passe le bras mobile au moment où la came
déplace le ressort. Par conséquent, au moment où
le plot 4 mis à la jerre par la clef des 1000, passe sous le
bras mobile et, par suite, ferme e circuit du relais J, lélectro
du sélecteur a reçu quatre impulsions; le relais J met
en court circuit les fils a et b par une de ses armatures et par lautre
est maintenu excité jusquà ce que le disque 4 fait
un quart de tour et quune de ses cames ait coupé le circuit
de collage de J. Pendant le temps où ce relais a maintenu en
court clrcuit a et b, lélectro de commande verticale du
sélecteur na plus reçu dimpulsions et la sélection
du premier chiffre a été terminée le choix dune
ligne libre ; le disque 2 coupe la terre du fil à la fin du premier
quart de tour.
Pendant le second quart de tour, les mêmes opérations se
succèdent ; le plot 5 étant à la terre dans la
seconde série, lélectro de cornmande verticale du
second sélecteur reçoit cinq impulsions, et ainsi de suite.
Quand larbre du mécanisme a fait un tour complet, la sélection
^es quatre chiffres est terminée, le ressort frotteur du disque
3 retombe dans son encoche et le circuit de lélectro dembrayage
est coupé. Le clavier redevient libre pour une nouvelle transmission.
1910 Munich chwabing Début
de la commutation semi-automatique en Allemagne
À Munich, pour la première fois en Allemagne, le réseau
de plusieurs centraux automatiques et de centraux manuels coopèrent
dans un réseau local.. Trois éléments étaient
essentiels au fonctionnement du réseau :
- La seule précaution nécessaire à la communication
entre deux centraux automatiques était la pose de câbles
de liaison entre ces centraux.
- Lors de la communication entre un central manuel et un central automatique,
les différents modes de fonctionnement ont dû être
adaptés. Si un abonné disposant d'une connexion manuelle
souhaitait atteindre une connexion automatique, l'agent de niveau A
du central manuel transmettait l'appel via une ligne de service à
un agent de niveau B du central automatique qui en appuyant sur les
boutons de sa table de raccordement, qui lorsque les touches étaient
pressées, l'émetteur de numéros transmettait les
impulsions au central automatique en fonction du numéro de téléphone
souhaité. Pendant que le numéro était enregistré,
l'agent pouvait accepter une autre demande de connexion en utilisant
le deuxième clavier.
- Si un abonné voulait atteindre une connexion d'un central manuel,
il devait composer le numéro 9 (pour le central local). pour
être mis en relation avec l'opératrice, qui établi
la connexion comme s'il appelait depuis un poste d'abonné manuel.

Table de raccordement à quatre places, pour trois distributeurs
de numéros. Les impulsions des distributeurs sont transmises
au central automatique en fonction du numéro de téléphone
souhaité par l'opératrice.

Principe de fonctionnement semi-automatique . Tables de numérotation
avec deux claviers de touche par opératrice.
La machine Siemens de distribution des appels vers
les opératrices

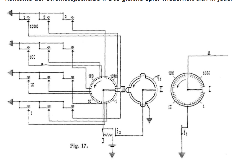
Principe de la machine à donner des nombres
Il est constitué de trois disques fixes I, II et III. Devant
chaque disque, un bras de contact est disposé sur un arbre d'entraînement
commun.
Le bras de contact du disque I est relié à la ligne d'alimentation
des sélecteurs, tandis que les contacts du disque I sont mis
à la terre via un contact relais i1. Le bras de contact du disque
III est relié à un relais J et ses contacts sont reliés
aux contacts de travail des touches, les touches d'une rangée
de touches étant reliées aux contacts d'un quadrant du
disque. Chaque contact d'un quadrant correspond à un numéro
de la bande de touches correspondante. Lorsqu'il n'est pas utilisé,
l'encodeur numérique reste immobile dans la position indiquée
sur le shéma de principe.
Pour établir la connexion 4237, l'agent appuie sur la touche
correspondante de chaque rangée. Ceci met à la terre les
contacts pertinents du disque III. Lorsque la dernière touche,
c'est-à-dire la touche 7, est enfoncée, l'arbre d'entraînement
des trois bras de contact est mis en mouvement, après quoi les
trois bras se déplacent de manière synchrone sur les contacts
du disque dans la direction indiquée par les flèches.
Tant que le bras de contact I touche un contact de disque, le fil du
sélecteur a est mis à la terre ; Cependant, pendant
que l'espace entre les contacts est couvert, la ligne a est isolée
de la terre. Cela provoque des surtensions sur la ligne a. Dès
que le bras de contact du disque III touche le contact du disque relié
à la masse par la quatrième touche des mille, le relais
J est excité de la façon suivante : masse, pile, relais
J, bras de contact, contact du disque 4, touche 4 de la rangée
des mille, masse. Le relais J se connecte via son contact de travail
i2 au bras de contact du disque II et son quadrant conducteur q1 à
la terre ; De plus, il ouvre son contact i1, ce qui déconnecte
la masse du disque codeur numérique I, de sorte que lorsque les
mille contacts 4 sont franchis, des impulsions de courant se produisent,
mais après le contact 4, plus aucune impulsion de courant ne
se produit.
Cependant, si après avoir recherché les dix mille contacts
sur les disques I et III les bras de contact atteignent l'espace entre
les mille et les cent contacts, le relais J perd son courant car dans
cette position le quadrant conducteur q1 du disque est laissé
par le bras de contact. L'armature du relais tombe et relie à
nouveau la terre aux contacts du disque de courant I. Le même
processus est répété dans chaque rangée
de touches, sauf que dans la rangée des cent, le relais J est
excité lorsque les bras de contact touchent le deuxième
contact, dans la rangée des dix lorsqu'il touche le troisième
contact et dans la rangée des unités lorsqu'il touche
le septième contact. Lorsque le cadran numérique revient,
il s'arrête automatiquement. Le processus de génération
de numéros ne nécessite que 6 secondes pour établir
une connexion.
sommaire
III - LE SYSTÈME Western
Electric Cy semi-automatique ROTARY 7A
|
Frank McBerty a débuté sa
carrière dans la téléphonie auprès
de la Western Electric Company en 1887. Il a travaillé
dans l'industrie du téléphone à l'étranger
et aux États-Unis pendant 63 ans. Au cours de cette période,
il a obtenu plus de 400 brevets sur des systèmes et équipements
téléphoniques et télégraphiques.
Le 27 février 1908 Mc Berty dépose un brevet 1,126,046.
Patented US1126046A
le 26 janvier 1915.
Brevet Robert
McBerty US1075430
demandé en juillet 1910 et accordé en octobre 1913.
Brevet Robert McBerty de Western Electric : brevet US
1 009 080 en 1911
Chez Western Electric, il devient responsable
du développement du département brevets et est ingénieur
en chef pour Western Electric en Europe. En Europe, il était
actif dans la vente, la fabrication et l'installation de centraux
en Norvège, en Suède, au Danemark, aux Pays-Bas,
en Grande-Bretagne, en France, en Allemagne et en Suisse, ainsi
qu'en Australie et en Nouvelle-Zélande. Là-bas,
il a dirigé le développement du système automatique
à cadran rotatif, largement utilisé et connu sous
le nom de système rotatif McBerty. Il a également
contribué au développement du premier système
télégraphique à impression et du tube à
vide DeFodrest, le précurseur de la radio.
De retour aux États-Unis en 1917, McBerty
a contribué à la réorganisation de la North
Electric Manufacturing Company, en tant que vice-président
et ingénieur en chef, puis président en 1921. Il
a poursuivi le développement d'un système de numérotation
automatique qui a permis la conversion de petits centraux téléphoniques
isolés. C'était un génie inventif qui consacrait
de longues heures à la recherche, au développement
et à l'amélioration du système à relais,
de commutation automatique à cadran. Il est décédé
en 1950.
|
Le premier système, le ROTARY 7A SEMI-AUTOMATIQUE sous capitaux
des USA, est mis en étude en 1911 à Berlin, dans
lEmpire Allemand.
C'est le système Rotary 7A qui sera utilisé en Europe
en semi-automatique et en entierement automatique.
CARACTÉRISTIQUES DEXPLOITATION.
Le système semi-automatique Mc Berty de la Western
Electric Cy présente au point de vue de lexploitation
les caractéristiques essentielles suiivantes :
I - Pour la mise en relation de labonné appelant
avec la téléphoniste, le système dans sa forme primitive
ne prévoyait aucun organe automatique, mais utilisait les organes
ordinaires du manuel, relais et lampe dappel, jack local dans lequel
lopératrice enfonce une fiche monocorde; cette fiche est
reliée aux appareils au moyen desquels elle effectue ensuite les
opérations de transmission. La fiurne la plus récente prévoit
des chercheurs de lignes appelantes des chercheurs secondaires dans les
grands réseaux.
II - Le système ne comporte pas dorgane pour la recherche
dune operatrice libre; labonné est simplement mis en
relation avec un dicorde (au sens figuré) libre, et lopératrice
normalement chargée desservir ce dicorde est mise automatiquement
en écoute, dès quelle devient libre sur ce dicorde.
Un procédé spécial permet l'entraide entre téléphonistes
voisines, dans les mêmes conditions que pour le manuel.
III - Lopératrice garde la supervision de la communication,
au moyen de lampes de supervision semblables à celles de la batterie
centrale manuelle. Cest sous son contrôle que seffectue
la déconnexion et le comptage.
On voit dès à présent que le principe directeur des
créateurs du système a été de se rapprocher
autant que possible dune exploitation manuelle, en gardant tous
les avantages de celle-ci, et en nempruntant à lautomatique
quun outillage perfectionné de façon à réduire
au minimum la main-duvre opératoire.
Le principe directeur des sytèmes Clément et Siemens et
Halske a été, au contraire, de se rapprocher autant que
possible de lexploitation automatique, en remédiant au principal
inconvénient de celle-ci, cest-à-dire en supprimant
lobligation pour labonné de manuvrer son disque
dappel, grâce à lintervention dun intermédiaire
humain, intervention limitée à ce seul objet.
CARACTÉRISTIQUES TECHNIQUES.
Au point de vue technique, les traits principaux du système de
la W. E. Cy sont les suivants :
I. Tous les organes sont à commande mécanique; laction
électrique transmise par le clavier de lopératrice
a simplement pour but de repérer en quelque sorte les points où
doivent commencer et finir les commandes mécaniques des divers
organes.
On reconnaît ici le principe des appareils automatiques (du type
Lorimer par exemple), à commande intérieure
du bureau, contrôlée par labonné, ou commande
indirecte.
II. En raison de la complication qui résulterait pour cette
commande mécanique de la coexistence de deux mouvements, et pour
assurer une sécurité plus grande des contacts, on nutilise
que des mouvements de rotation dans les manuvres des organes sélecteurs.
III. Comme il ny a pas de synchronisme obligatoire entre
Ie fonctionnement des organes sélecteurs et celui du transmetteur
dappels de lopératrice, puisque celui-ci sert simplement
à repérer les positions darrêt, la durée
de fonctionnement des premiers peut varier dans de plus grandes limites.
On en a profité pour augmenter capacité de sélection
de chaque organe. Un sélecteur, au lieu de choisir entre 10 lignes
auxiliaires, peut choisir entre 20. Un connecteur, au lieu de ne desservir
que 100 abonnés, en dessert 200. Dans le calcul du nombre dappareils
nécessaires, il en résulte une augmentation du rendement
de chaque organe.
IV. Comme dans le système à batterie centrale manuelle
de la W. E. Cy, le circuit de conversation comporte un ou deux translateurs,
suivant que les abonnés sont ou ne sont pas dans le même
bureau, et les relais de supervision nécessaires intercalés
en série, mais shuntés par une résistance sans self.
DESCRIPTION DES PRINCIPAUX ORGANES.
En dehors des organes bien connus, relais, translateurs, conducteurs,
lampes, clefs, etc., le système comporte des organes de deux types
différents : les appareils sélecteurs qui, nayant
plus de moururent de translation, ont deux organes tournants, larbre
sélecteur de balais et larbre porte-balais, et les commutateurs
séquentiels ou combineurs (Brevet Mc Carty US
1 009 080), sorte de commutateurs tournants établissant des
contacts consécutifs dans un ordre invariable.
La page commutateurs
séquentiels détaille son fonctionnement.
Partie fixe du sélecteur (vue avant).
Ces organes ont un mode de commande identique un disque D de fer doux
est fixé en son centre à larbre à entraîner
Y; la partie centrale du disque est amincie de façon à pouvoir
sincurver légèrement. Larbre de commande X est
muni également dun disque de fer doux F, formant larmature
dun électro E bobiné autour de cet arbre, et dont
la tranche est très voisine de lune des faces du premier
disque. Celui-ci est attiré dès quun courant passe
dans la bobine et vient au contact du disque tournant, qui entraîne
ainsl l'arbre du sélecteur ou du commutateur. Lorsque le courant
cesse, le premier disque, sous linfluence de lélasticité
de sa partie centrale quitte le contact et cesse de tourner. La position
des deux disques peut d'ailleurs être inversée, comme dans
la partie gauche de la figure quand cela est nécessaire, un courant
est en même temps envoyé dans un électro fixe, placé
également sous le premier disque et qui faisant frein, larrête
instantanément.
L'appareil sélecteur
se compose d'une partie fixe portant le multiplage, et de deux parties
mobiles, rarbre.porte-balals et larbre sélecteur de balais.

Partie fixe du sélecteur (vue avant et vue arrière).
La partie fixe comporte autant de plots quil y a de fiL des lignes
sur lesquelles portent la sélection. Ces plots sont rangés
façon que leurs snrfaces terminales, sur lesquelles frottent
les balais (tandis que dans les systèmes précédents
les balais frottent sur les surfaces latérales des contacts),
ssoient sur un même demi-cylindre. A lautre extrémité
de ces plots est fixé le fil du multiplage, fait en câbles
plats spéciaux dont nous parlerons plus loin. La partie supérieure
du demi-cylindre est disposé un segment denté S, présentant
dans sa concavité des creux et des pleins.
Dans les appareils faisant office de sélecteur de lignes auxiliaires
ou de connecteurs, la sélection porte sur 200 lignes, réparties
en 10 niveaux de 20 lignes. Chaque ligne comportant 3 fils reliés
à 3 plots superposés, nous aurons donc 30 rangées
horizontales de 20 plots.
Dans les appareils faisant office de chercheurs de lignes appelantes
ou de chercheurs secondaires, le nombre de plots est variable.
Larbre porte-balais, dont laxe coïncide avec celui
de la surface cylindrique, comporte, dans les appareils sélecteurs
proprement dits, 30 balais B, dont chacun est au niveau dune rangée
de plots. Chacun de ces balais est sollicité par un ressort R
qui tend a fe faire appuyer sur les plots quand larbre porte-balais
est en rotation, mais il en est empêché par un verrou Y,
commun aux trois balais qui sont en regard des trois fils dune
même ligne, et qui les maintient légèrement écartés
de la surface des plots.
Arbre
porte-balais. 
Les 30 balais sont reliés 10 par 10 aux trois fils de la ligue
auxiliaire aboutissant en monocorde à lapparéil
sélecteur, les premiers de chaque groupe de trois balais étant
reliés ensemble au premier fil de ligne, les seconds au deuxième
fil et les troisièmes au troisième fil.
A la partie supérieure de larbre porte-balais sont disposés
deux ressorts A dont lun porte un petit galet G qui vient, dans
la rotation, au contact du segment denté du demi-cylindre; quançl
le galet tombe dans un creux, un contact est établi entre les
deux ressorts; quand le galet est sur un plein, le contact des deux
ressorts est rompu. Dans le mouvement de rotation de larbre porte-balais,
ce contact est donc successivement établi et ouvert chaque fois
que les balais viennent au contact des plots consécutifs.
Larbre sélecteur de balais est une tige cylindrique T portant
10 doigts disposés suivant une spire dhélice. Cet
arbre en tournant peut prendre 10 positions, dans chacune desquelles
uu des dix doigts vient se poster sur le trajet que suit, lors de la
rotation de larbre porte-balais, celui des dix verrous Y, qui
est au même niveau horizontal que le doigt considéré.
Les neuf autres doigts ne rencontrent pas les verrous correspondants.
Par exemple si larbre sélecteur de balais est dans la position
7, le septième verrou seul, lors de la rotation de larbre
porte-balais, viendra rencontrer le septième doigt et sera déplacé
de sa position normale; il libérera alors les trois balais R7
du septième groupe qui, sous laction de leurs ressorts,
viendront frotter sur les plots du septième niveau^ Dans son
mouvement, larbre porte-balais rencontre en effet larbre
sélecteur de balais, avant que ceux-ci ne viennent en regard
des plots.
Vue dun sélecteur monté; à côté,
son commutateur séquentiel.
La figure indique la position respective
des deux arbres. A sa partie inférieure, larbre sélecteur
de balais porte une roue dentée R portant dix petites encoches
et une grande; un bras mobile porte un galet qui, au repos, est dans
la grande encoche. Lorsque, sous laction de son embrayage magnétique,
larbre se met à tourner, le galet oscille entre les dents
et les petites encoches. Le tras mobile porte deux contacts; quand le
galet est sur une dent, ces deux contacts viennent toucher deux ressorts
; quand il est dans une petite encoche, un seul ressort reste au contact,
et quand il est dans la grande encoche, cest-à-dire au
repos, les deux ressorts ont quitté les contacts.
Le contact établi par les petites encoches, ainsi que le contact
établi par les ressorts supérieurs de larbre porte-balais
des connecteurs, sont utilisés pour lémission des
impulsions qui, reçues dans des organes appropriés, permettent
de repérer à chaque instant la position prise par ces
arbres dans leur mouvement de rotation et de 1 arrêter dans la
position requise.
Les commutateurs séquentiels
Commutateur séquentiel.
Ils se composent dune sorte darbre à cames A, muni
dun embrayage magnétique E semblable à celui décrit
plus haut. Les cames en ébonite, superposées verticalement
en nombre variable, ont un profil tel que le ressort frottant sur chacune
de ces cames peut prendre trois positions différentes : dans
la première, il est en contact avec un ressort fixe R2 placé
à sa droite; dans la deuxième il est isolé, et
dans la troisième il est en contact avec un ressort R3 J placé
à sa gauche. Les contacts sont platinés et sont assurés
avec toute la pression désirable.
A la partie inférieure est une came spéciale G, portant
un certain 1 nombre dencoches, dans lesquelles vient tomber un
galet porté par le ressort de commande. Quand le galet nest
pas dans une encoche, le circuit de lélectro dembrayage
E est fermé par le ressort de commande et, par suite, le commutateur
se met à tourner jusquà ce ù que le galet
tombe dans une encoche; le circuit est alors ouvert, le commutateur
sarrête et ne se remet en marche que quand le circuit J
de lélectro dembrayage E est fermé par une
autre voie.
A chacune des encoches correspond donc une position de repos du commutateur
séquentiel, position dans laquelle un certain nombre II de contacts
sont ouverts, dautres fermés, suivant la disposition desj)
cames. Dautres contacts peuvent «e fermer ou souvrir
dans des positions intermédiaires, où le .commutateur
ne sarrête pas; un contact ainsi fermé peut se rouvrir
avant que le commutateur natteigne sa prochaine position de repos,
ou rester fermé dans cette position. Bref, on se rend compte
quun très grand nombre de combinaisons de contacts peut
être obtenu par ce moyen. Il suffit que lordre dans lequel
ils doivent se produire soit invariable.
A la partie supérieure, un index I indique la position à
laquelle est-arrêté le commutateur.
Chercheurs de lignes.
Quand les appareils sélecteurs jouent simplement le rôle
de chercheurs de lignes, cest-à-dire quils nont
à opérer quune sélection simple, un seul
mouvement de rotation suffit. Il ny a plus quune seule série
de balais, en nombre égal au nombre de fils de chaque ligne,
et larbre sélecteur de balaisj) est supprimé. Nous
verrons plus loin le mode de fonctionnement de ces organes.
Chercheur
de lignes.
sommaire
MODE DE FONCTIONNEMENT DU SYSTEME.
Il serait trop long de décrire ici, avec schémas à
lappui, toutes les phases dune mise en communication de
deux lignes, avec toutes les variantes quelle comporte. Dailleurs,
lun des avantages du système est que lemploi des
commutateurs séquentiels permet de varier à linfini
les schémas des connexions électriques et de se prêter
ainsi, avec une grande souplesse, aux divers besoins d'exploitation.
Je me bornerai donc à décrire dabord, sommairement
le fonctionnement général du système, puis je prendrai,
à titre d'exemple lune des phases principales, le fonctionnement
du dernier sélecteur ou connecteur, cherchant la ligne de labonné
demandé, et pour cela seulement jindiquerai les connexions
électriques complêtes.
Appei. du bureau par labonné.
Le poste d abonné est constitué comme imposte à
batterie centrale ordinaire. Au bureau central, sa ligne aboutit :
1° A un relais de ligne monté comme un relais similaire dun
multiple à batterie centrale, avec relais de coupure ;
2° A un multiplage à quatre fils pratiqué sur les
plots dun certain nombre de chercheurs de lignes ;
3° A un multiplage à trois fils pratiqué sur les plots
dun certain nombre de derniers sélecteurs ou connecteurs.
Quand.labonné décroche, son relais de ligne fonctionne;
mais, au lieu de fermer le circuit dune lampe, il met un potentiel
particulier Sur le quatrième fil de la ligne multiplée
à larrière des chercheurs et ferme le circuit dun
relais pilote de groupe, qui met en marche tous
les chercheurs libres sur lesquels les lignes de ce groupe sont multiplées.
Dès que, dans le mouvement de rotation de ceux-ci, Ie quatrième
balai de lun deux trouve le plot dun quatrième
fil au potentiel dappel, ce chercheur sarrête sur
la ligne correspondante et fait fonctionner, par le troisième
fil, le relais de coupure qui eoupe^ le relais dappel; sil
ny a pas dautre appel en instance, le relais pilote retombe
et les autres chercheurs sarrêtent ; la ligne appelante
est ainsi mise en relation avce la ligne auxiliaire terminée
par ce chercheur. Ses troisième et quatrième fils sont
alors à un potentiel y tel quaucun organe, chercheur ou
connecteur, ne puisse sy arrêter.
A larrière des chercheurs sont, en général,
multiplées 60 lignes dabonnés, disposées
en 3 séries superposées de 20 lignes; chaque ligne comportant
4 fils, nous avons donc 12 rangées horizontale de 20 plots. Ces
plots sont répartis sur un segment de cylindre de 120° douverture
.
Il y a 12 balais en 3 séries de 4 et les 3 séries sont
calées à 120° lune de lautre. La première
série parcourt dabord les quatre rangées supérieures
de plots, correspondant aux vingt premières lignes ; dès
quelle est arrivée à lextrémité,
la seconde série vient en regard des quatre rangées suivantes,
correspondant aux lignes 20 à 39, et quand elle a terminé,
la troisième série commence à parcourir les quatre
rangées inférieures correspondant aux lignes 4o à
59. Les trois séries de balais sont dailleurs multiplées
entre elles et correspondent à une seule ligne auxiliaire. On
évite ainsi, ou de disposer un trop grand nombre de contacts
sur une même rangée horizontale, ou de limiter à
20 le nombre de lignes dabonnés que pourrait desservir
un chercheur, ce qui donnerait à celui-ci un rendement très
peu élevé, ou enfin dutiliser comme chercheurs des
sélecteurs complets à deux mouvements( comme dans les
systèmes Clément ou Ericsson, ce qui compliquerait linstallation
et en augmenterait le prix.
Dès quune ligne auxiliaire est ainsi raccordée à
une ligne dabonné en position dappel, cette ligne
auxiliaire aboutit à une position dopératrice déterminée,
soit dune façon normale et permanente, soit par lintermédiaire
dun chercheur secondaire dont le fonctionnement est semblable
à celui du chercheur primaire et dont la raison dêtre
est, comme pour le présélecteur secondaire, laugmentation
de rendement des organes consécutifs, sélecteurs et accessoires,
immobilisés par une communication. La présence de ces
chercheurs secondaires permet aussi à une
position dopératrice déterminée davoir
accès à un plus grand nombre de lignes d abonnés.
Si l'opératrice qui dessert cette position est libre, la ligne
auxiliaire que nous continuerons à appeler dicorde et qui comporte
d ailleurs, comme les dicordes des systèmes manuels, un translateur
pour l'alimentation par la batterie centrale, est reliée automatiquement
au poste de lopératrice. Si celle-ci nest pas libre,
la communication reste en attente, sur lun des dicordes que dessert
celle-ci, et 1'opératrice est mise automatiquement en écoute
dès qu elle devient libre.
Manuvres de lopératrice.
Position dopératrice (celle de droite est seule
équipée complètement).
Lopératrice dessert, en général, 30
dicordes ou moins si les conditions d'exploitation du réseau
ne permetterit pas un service aussi rapide. L équipement de chaque
dicorde comprend les organes suivants placés devant 1'opératrice
:
1° Une lampe verte dappel, qui s allume quand une ligne
appelante est connectée au dicorde correspondant et se .met à_scintiller
quand celui-ci est relié au poste de lopératrice
: un petit ronflement se produit en même temps dans le récepteur
de cette dernière. Le scintillement dure jusquà
ce que commencent les manuvres des organes sélecteurs;
2° Deux lampes de supervision, qui fonctionnent comme dans
les systèmes manuels à batterie centrale ;
3° Une lampe rouge indicatrice dappel, qui se met à
scintiller dès que commencent les manuvres des sélecteurs,
s allume fixement quand commence lappel de 1 abonné demandé
et s éteint quand celui-ci vient à lappareil;
4° Une clef à deux positions de travail; dans la première,
elle sert de clef découte et permet à lopératrice
de rentrer sur une communication quand le fonctionnement des lampes
de supervision ly incite; dans la seconde, elle provoque la déconnexion
en fin de conversation, en même temps quelle fait fonctionner
le compteur de labonné demandeur, mais seulement si la
communication a abouti, cest-à-dire si le demandé
a répondu.
Outre ces organes, la position dopératrice comporte :
Un clavier semblable aux claviers déjà connus, avec une
lampe pilote indiquant quune communication est en instance sur
ce clavier ;

Une clef générale de correction, qui provoque le déclenchement
des boutons du clavier déjà enfoncés, si lopératrice
saperçoit dune erreur avant que les manuvres
des sélecteurs naient commencé;
Une clef générale de déconnexion quil faut
abaisser en même temps que la clef de déconnexion ordinaire
dun dicorde, si labonné demandeur relié à
ce dicorde est resté à lappareil ;
Une clef générale dannulation qui, lorsquelle
es£ abaissée en même temps quune clef de déconnexion
ordinaire, empêche le fonctionnement du compteur;
Une clef générale de blocage qui, lorsquelle est
actionnée en même temps que la clef découte
dun dicorde, libère les abonnés, tout en maintenant
en position de conversation tous les organes qui entrent dans le circuit
de la communication. En même temps une lampe sallume sur
un panneau indiquant au mécanicien chargé de lentretien
le dicorde dont les organes ont été ainsi immobilisés;
Deux clefs dentraide permettant à lopératrice
de venir en aide, comme il sera vu plus loin, à ses deux voisines.

Enregistreur.
Dans le système de la W. E. Cy, le clavier nagit
pas directement sur les sélecteurs, pour éviter quil
ne reste immobilisé pendant tout le temps que durent les manuvres
de ceux-ci.
La combinaison faite sur le clavier est reproduite par un organe spécial
appelé enregistreur qui se compose d'autant de commutateurs séquentiels
quil y a de séries de boutons, c est-à-dire de chiffres
(ou de lettres indicatives de bureau) dans le numéro de 1'abonné
demandé. Si celui-ci, par exemple, est 7243, le commutateur séquentiel
des milliers se met en mouvement dès que les quatre clefs composant
le numéro ont été abaissées et sarrête
à la position 7; le commutateur séquentiel des centaines
sarrête à la position 2, et ainsi de suite. Quand
tous ces commutateurs se sont arrêtés, les clefs abaissées
remontent et le clavier est libéré.
La communication suivante sera reproduite par un second enregistreur,
le premier achevant au besoin pendant ce temps la com-mande de ses sélecteurs.
Il nest pas toujours nécessaire den prévoir
on troisième, le premier étant toujours redevenu libre
quand 1 opératrice a terminé sa seconde combinaison.
Lenregistreur comprend, en outre, une série de 20 (chaque
rangée horizontale des sélecteurs comportant 20 contacts)
ensembles de deux relais, chaque ensemble fonctionnant successivement
sous laction des impulsions envoyées lors de la rotation
des arbres sélecteurs de balais et porte-balais. Ces relais sont
appelés relais compteurs dimpulsions.
Commande des sélecteuhs.
En même temps qu un dicorde occupé est mis sur écoute,
un commutateur séquentiel spécial le met en relation avec
celui des deux enregistreurs qui doit etre actionné par le clavier.
Le dicorde est termine, à son extremite coté abonne demandé,
par un premier sélecteur ; 1'arbre sélecteur de balais
de celui-ci est mis en mouvement et sarrête à la
position qui correspond à celle du premier commutateur séquentiel
de 1'enregistreur, dans lexemple choisi à la position 7,
suivant un processus qui sera décrit en détail plus loin.
Puis larbre porte-balais commence son mouvement de rotation, rencontre
au passage le doigt 7 de 1 arbre sélecteur, qui dégage
le septième groupe de trois balais. Ceux-ci vont donc frotter
sur les plots des rangées horizontales correspondantes; dès
que le troisième balai rencontrera le plot dune ligne libre,
larbre porte-balais sarrêtera et la sélection
correspondant au premier chiffre sera terminée.
Si dans son premier tour le sélecteur na pas trouvé
de ligne libre, il continue à tourner jusquà
ce quil en ait trouvé une.
Lenregistreur garde en attente la combinaison, qui nest
pas perdue comme elle le serait dans les systèmes à commande
directe, et il ne sensuit dautre inconvénient quun
retard dans la libération de cet enregistreur, et dans lachèvement
de la connexion.
La sélection sopère de même pour les chiffres
suivants. Le fonctionnement du dernier sélecteur ou connecteur
est décrit dune façon plus détaillée
ci-après.
FONCTIONNEMENT DU CONNECTEUR.

Schéma des connexions du système 'W. E. C^. (enregistreur)

Schéma des connexions du système W. E. Cv
Représentation graphique des organes.
La figure ci dessus représente, en 320, le translateur
du dicorde emprunté par la commumnication : après une
ou plusieurs sélections, ce translateur est réuni par
un nombre égal de lignes auxiliaires, formant les deux fils io4
et io5, à un connecteur libre, dont le translateur est figuré
en 108. (On suppose, en effet, que les deux abonnés sont reliés
à deux bureaux différents et, par suite, quil faut
deux translateurs.)
Près du translateur 320 du bureau de départ est figuré
lenregistreur. Les deux derniers commutateurs séquentiels,
correspondant aux deux derniers chiffres à transmettre, sont
seuls représentés schématiquement, le premier,
ou plutôt lavant-dernier, par ses contacts 451, 452, 453,
etc. ; le dernier, par ses contacts 471 472, 473, etc. Les deux derniers
chiffres à transmettre étant 4 et 3, lavant-dernier
commutateur séquentiel est arrêté à la position
4, cest-à-dire que 454 est le seul contact fermé,
et le dernier à la position 3, cest-à-dire que 473
est seul fermé.
Les autres c. s. (commutateurs séquentiels) sont représentés
de la façon suivante. Par exemple, en 80 est le c. s. du connecteur.
Son électro de commande est figuré en 81 et larbre
de transmission auquel il vient sembrayer magnétiquement
sous laction de 81 est figuré en 79. En 87 est représenté
le ressort de commande qui oscille sous laction de sa roue dentée
inférieure : les chiffres 1, 2, 5, 9, 11, 12, etc., inscrits
au-dessus signifient quaux positions 1, 2, 5, 9, etc., de la roue
dentée et, par suite, de larbre du c. s., le ressort de
commande ne touche pas le contact 101 ; dans toutes les autres positions,
le contact 101 est fermé et, par suite, un courant venant de
la batterie 109 passe dans 81, et le c. s. se met en mouvement. Les
seules positions de repos de ce c. s. sont donc 1, 2, 5, 9, 11, etc.
Les ressorts de contact de ce c. s. sont figurés en 201-202,
203 102, 220, 218-219, 207-208, 209, etc. Les chiffres placés
à côté de ces ressorts ont la signification suivante,
par exemple : en regard de 201, nous lisons 9, 11, 16, et en regard
de 202, 12 et 13 : cela veut dire que le contact 201 est fermé
seulement aux positions 9, 11 et 16, et le contact 202 aux positions
12 et i3 ; en regard de 227, nous lisons 17 to 1 . cela veut dire que
le contact 227 est fermé pendant le mouvement du c. s. entre
sa position 17 et sa position 1, ou position de repos, inclusivement.
(Le c. s. tourne, en effet, toujours dans la même sens et, après
avoir pris sa dernière position, revient à la première.)
Sélection de lavant-dernier chiffre.
Ceci posé, examinons la série
des manuvres correspondant à la transmission de 1'avant-dernier
chiffre. A ce moment, le c. s. du premier sélecteur, 380, est
à la position 6; par conséquent, les deux fils du dicorde
aboutissent, par les contacts 303 et 304, aux contacts 422 et 403, ce
dernier étant commandé par le c. s. 480 de 1'enregistreur.
Celui-ci étant à ce moment dans la position 11, 403 est
précisément fermé ; donc le relais 424 est mis
en dérivation sur les deux fils de ligne.
Au connecteur, le c. s. 80, au moment où ce connecteur est pris
par lavant-dernier sélecteur, est naturellement dans sa
position de repos 1. Par conséquent, 211 et 212 sont fermes et
les deux fils de ligne 104 et 105 sont reliés, 1'un au pôle
libre de la batterie par le relais 103 et le contact 260, lautre
à la terre par le contact 261. Un courant passe donc par le relais
103, le fil de ligne 104, le relais 424 de lenregistreur et le
fil de ligne 105; 103 et 424 fonctionnent.
Le relais 103, en fonctionnant, met par 124 une terre sur le contact
203; mais, dans la position 1, 203 est précisément relié
par le ressort correspondant à lélectro 81; celui-ci
est donc excité et le c. s. 80 se met en mouvement : il passe
de la première à la deuxième position où
203 est coupé et sy arrête.
424, en fonctionnant, ferme en 432 le circuit 405, 411 42§8 du
relais 411, qui ferme le contact 429, lequel le maintient collé,
et 43o qui prépare le circuit du deuxième relais 441 ;
411 et 441 constituent le premier groupe de deux relais compteurs dimpulsions.
Revenons au connecteur. Son c. s. venant
de passer dans la position 2, le contact 204 est fermé. Nous
avons donc un courant qui passe par lélectro de commande
68 de larbre sélecteur de balais,le
contact 204, le contact 12.4 du relais io3, toujours excité,
et la terre. Larbre sélecteur 4o se met en marche et le
bras 57, oscillant sous laction de la roue dentée 58, ferme
et ouvre alternativement le contact 60. Quand ce contact est fermé,
une terre est mise par 22^ et 211 sur le fil io4- Dans le circuit déjà
tracé, batterie, 260, relais io3, 211, io4, 3o4, 4o3, relais
424, 422, 3o3, io5, 212, 261 et terre, qui avait fait fonctionner io3
et 4345 la terre mise sur io4 court-circuite le relais 424 dont larmature
retombe. Par suite, ce relais, dit relais pas à pas, suit les
impulsions envoyées par larbre sélecteur de-balais
Dans lenregistreur, le premier retour au repos de 424 ferme par
432, 43o (relais 411 collé), 433, 441 et le circuit du relais
441 r celui-ci attire ses deux armatures dont lune le maintient
collé par 461 et lautre prépare le circuit du deuxième
relais compteur dimpulsions 412. Quand 424 est réactionné,
412 est actionné, se colle et prépare le circuit de 442
et ainsi de suite.
Le commutateur séquentiel correspondant à lavant-dernier
chilfre est supposé fermer le contact 454- Par conséquent,
quand le relais 4X4 du quatrième groupe de relais compteurs fonctionne,
cest-à-dire quand 4s4 est actionné pour la quatrième
fois, non seulement il fait fonctionner 444? niais il ferme par 454
et 4o6 le circuit de 4s3 qui ouvre le contact 422. Le circuit de commande
du relais pas à pas 4a4 est alors ouvert, et ce relais, ainsi
que le relais io3 du connecteur retombent au repos.
Lélectro 68 de larbre sélecteur de balais
est alors privé de courant par suite de la rupture du contact
124, et cet arbre sarrête dans sa quatrième position.
Entre temps, le relais 420, actionné en même temps que
423, ferme par 426 et 402 le circuit de lélectro de commande
du c. s. de lenregistreur qui passe de sa onzième à
sa treizième position. En passant par sa douzième, à
laquelle il ne sarrête pas, il ouvre un instant les contacts
4o4 et 4o5, ce qui fait revenir au repos tous les relais compteurs dimpulsions
411? 441 ? 412, etc., qui étaient collés.
La sélection de lavant-dernier chiffre est ainsi terminée.
En résumé, larbre sélecteur de balais du
connecteur, en tournant, fait fonctionner successivement les relais
compteurs dimpulsion de lenregistreur, jusquà
ce quil arrive aux relais de rang correspondant au contact auquel
sest arrêté le c. s. des dizaines, de rang 4 dans
lexemple choisi; à ce moment est fermé un circuit
qui arrête 1 arbre sélecteur de balais dans la position
correspondante.
Sélection du dernier chiffre.
En revenant au repos, io3 a fermé par 121 et 102 le circuit
de lélectro du c. s. du connecteur fiai passe de sa deuxième
à sa cinquième position. Avant qu il n ar-rive à
cette cinquième position, le circuit de io3 s est refermé,
4a3 ayant relâché son armature et 4°3 ayant été
fermé à 1 arrivée du c. s. de lenregistreur
à sa treizième position. Le c. s. du connecteur sarrête
donc à sa cinquième position et le circuit de 1 électro
62 de commande de larbre porte-balais est fermé en m et
124. Cet arbre se met donc en mouvement et rencontre le quatrième
doigt de larbre sélecteur de balais, qui libère
les trois balais du quatrième toveau.
Dès que les balais arrivent en regard des plots, les ressorts
supérieurs du connecteur amènent les bras 42 43 au contact
du sec-
teur denté 5o, ce qui ferme et ouvre alternativement le contact
entre ces deux ressorts. Quand ce contact est fermé, une terre
est toise par 225, les deux ressorts, 223, sur le fil io4 de la ligne
auxiliaire, comme cela avait beu lors des oscillations du bras 56 de
1 arbre sélecteur de balais.
Dans lenregistreur, tout se retrouve comme pour la sélection
de lavant-dernier chilfre, avec cette seule différence
que le c. s. étant dans sa treizième position, le contact
407 remplace le contact 4o6, et le c. s. du dernier chilfre celui de
lavant-dernier.
Le fonctionnement des relais de lenregistreur se reproduira donc
de la même façon jusquà lexcitation
du relais correspondant à la position où est arrêté
le c. s. du dernier chilfre, dans le cas choisi, le relais 4^, qui ferme
par 473 et 4°7 Ie circuit du relais 423. Le contact 422 étant
ouvert, 424 et io3 retombent et le circuit de lélectro
62 est ouvert en 124- En même temps, un courant passe par 65,
112, 243 et 121 et excite lélectro 65 de blocage qui arrête
larbre porte-balais dans sa troisième position.
La sélection du dernier chiffre est terminée; en même
temps, le circuit de 81 étant fermé par 102 et 121, le
c. s. du connecteur passe de sa cinquième à sa neuvième
position, qui est la position de test.
Dans lenregistreur 425 ferme par 426 et 402 le circuit de 48i
et le c. s. de lenregistreur quitte sa treizième position
pour revenir à sa position de repos. En passant à sa quatorzième,
il ferme en 4° le circuit de lélectro 381 du c. s.
du premier sélecteur, qui passe de sa sixième à
sa dixième position (position de conversation). Lenregistreur
est alors libre pour une autre communication.
Test et appel automatique de labonné demandé.
Il serait un peu long de décrire ici le détail
de ces opérations dont la compréhension ne présente
dailleurs aucune difficulté particulière si lon
est familiarisé avec la lecture des schémas du système.
Ces opérations sont effectuées dans les positions 9m 11
et 12 du c. s. du connecteur.
Supervision.
Quand labonné demandé répond, le relais
dappel automatique 251 attire son armature qui, par 225 et 254,
ferme le circuit du relais de supervision 228. Le circuit de 81 est
alors fermé par 264 et 218, et le c. s. du connecteur passe alors
de sa douzième position à sa treizième (position
de conversation). Le circuit dalimentation du demandé est
fermé par ii3 et 216, et 228 reste attiré.
Le circuit du relais 239 est alors fermé par 219 et 264, et le
courant de la batterie est coupé en 260 et 261 sur le circuit
de la ligne auxiliaire io4-io5.
Au premier sélecteur, le relais 323 étant privé
de courant relâche son armature et la lampe 3i8 séteint.
Cette lampe étant lorgane de supervision côté
demandé du dicorde utilisé devant lopératricer
celle-ci est ainsi avisée que le demandé est à
lappareil. Quand il raccroche, 228 relâche son armature,
23g également, le courant de la batterie est remis sur la ligne
auxiliaire et 323 rallume 318.
Déconnexion.
Quand les deux lampes de supervision dun dicorde se sont
rallumées, lopératrice manuvre la clef de
déconnexion correspondante, figurée schématiquement
en 314- Le c- s- du premier sélecteur, 38o, passe de sa dixième
à sa quinzième position; dès qu il a dépassé
sa dixième, il ouvre les contacts 3o6 et 3o7 du circuit de la
ligne auxiliaire, ce qui fait retomber io3, qui avait été
réexcité au raccrochage du demandé. Un circuit
se ferme pour 81 par 102, 243 et 121, et le c. s. du connecteur passe
à sa quatorzième, puis à sa seizième position.
Sans poursuivre en détail lexamen des schémas, je
me bornerai à dire que les divers organes utilisés reviennent
au repos. L arbre sélecteur de balais était déjà
revenu au repos dès létablissement du circuit de
conversation, le circuit de son électro de commande étant
fermé par 2o5 et le contact 59 de son bras oscillant jusquà
ce que celui-ci retombe dans son encoche de repos. Larbre porte-balais
revient également au repos par une rotation toujours du même
sens; après avoir quitté les plots et avant le retour
à la position normale, les trois balais, dégagés
de leur verrou et mis en saillie, rencontrent une colonnette fixe 69,
qui les réengage dans leur verrou.
De même, sous laction de son c. s., 38o, qui revient de
sa quinzième position à sa position normale, le premier
sélecteur est remis au repos, ainsi que les sélecteurs
dordre supérieur et les chercheurs. Toutefois, larbre
porte-balais de ces derniers na pas à se déplacer
et reste en position de repos sur les contacts de la dernière
ligne pour laquelle il a eu à effectuer une connexion.
Sélection sur une base non décimale.
Nous avons vu que les rangées horizontales des organes
sélecteurs comportaient 20 plots. Le rendement des sélecteurs
de lignes auxiliaires et de ces lignes elles-mêmes est ainsi augmenté,
puisquils peuvent choisir parmi 20 lignes au lieu de 10. De même,
le rendement des connecteurs, puisque chacun de ces organes peut être
utilisé pour les communications demandées pour 200 abonnés
au lieu de 100. Mais, dans ce dernier cas, une petite complication sintroduit
dans les manuvres de sélection, puisque le même connecteur
doit pouvoir être employé pour des abonnés dont
le chiffre de centaine est différent. Voici lartifice employé.
Sur chaque connecteur, les dix premiers plots de chaque rangée
appartiennent à une centaine et les dix derniers à la
centaine suivante ; les commutateurs séquentiels de lenregistreur
sont agencés de telle façon que si le numéro 7024
est bien enregistré sous la forme 7, 0, 2, 4, le numéro
7124 est enregistré sous la forme 7, 0, 2, 14 et, lors de la
sélection du dernier chiffre, les relais compteurs dimpulsions
fonctionnent jusquau groupe 14 ; le connecteur utilisé
pourra donc être le même; mais dans le second cas, il sarrêtera
au plot de rang 14 qui appartient à la centaine 7100 à
7199, tandis que le plot 4 de la même rangée appartient
à la centaine 7000 à 7099. De même 7824 est enregistré
sous la forme 7, 1, 2, 14 ; 7524 sous la forme 7, 2, 2, 14, etc.
Comme on nutilise ainsi que cinq niveaux sur dix des sélecteurs
de centaines, les chiffres 0 et 1, 2 et 3, etc., étant donnés
par le même niveau, les cinq niveaux restants peuvent être
utilisés pour des abonnés numérotés différemment.
Par exemple, dans un réseau de moins de 20 000 abonnés,
labonné 17 024 pourra être enregistre sous la forme
7, 5, 2, 4, et labonné 17 124 sous la forme 7, 5, 2, ï4
les niveaux 5, 6, 7, 8 et 9 des sélecteurs de centaines étant
ainsi cou-sacrés aux abonnés numérotés de
10 000 à 19 999. L'abaissement de la clef 1 des dizaines de mille
aura simplement pour effet de substituer ces niveaux aux niveaux 0,
1, 2, 3 et 4 dans l'enregistreu des centaines. On voit donc que, pour
un même nombre de sélections et, par suite, de catégories
dorganes sélecteurs, la capacité du système
est double de celle des systèmes précédents. Avec
deux sélecteurs et un connecteur par communication, on pourra
desservn jusquà 20 000 abonnés; avec trois sélecteurs
et un connecteur jusquà 200 000.
sommaire

Central automanuel de Lima. de 10000 abonnés, et salle des opératrices
(13 téléphonistes aux heures les plus chargées).
Dans le système automanuel, le débit moyen dune
opératrice pendant les heures chargées est de 750 et dépasse
fréquemment 1000 communications à lheure.
BESOINS DIVERS DE LEXPLOITATION.
Grâce à la grande souplesse que lui donne lemploi
des commutateurs séquentiels, ce système se prête
particulièrement bien à satisfaire les besoins les plus
divers de lexploitation. Nous passerons ein revue les principaux.
Taxation.
Le compteur de conversation fonctionne au moment où lopératrice
manuvre la clef de déconnexion, mais seulement si labonné
demandé est bien venu à lappareil. Sil y a
eu erreui dans la transmission du numéro dappel, lopératrice,
sollicitée par le fonctionnement de la lampe de supervision du
demandeur, rentre en écoute et déconnecte avec ses clefs
générales de déconnexion et dannulation,
ce qui laisse le demandeur en ligne et ne fait pas fonctionner son compteur.
De même, si la communication a été mauvaise elle
déconnecte sans lenregistrer, après avoir manuvré
la clef de blocage qui permet linspection facile des organes qui
ont participe à la connexion.
Enfin, il est possible dagencer lenregistreur de telle façon
que lenfoncement de certaines clefs du clavier prépare
un circuit qui au moment de la déconnexion, fasse fonctionner
le compteur deux ou trois fois. Cela permet létablissement
de taxes multiples dans Ie cas de réseaux étendus.
Si labonné demandé est relié à un
bureau pour lequel les comunications sont surtaxées, la manuvre
de la ou des clefs correspondant à ce bureau déterminera
le fonctionnement multiple du c°tnpteur sans que lopératrice
ait à sen occuper.
Entraide.
Selon que lexploitant désire une entraide limitée,
ou une .entraide générale, lagencement des organes
différera.
Dans le premier cas, il est prévu simplement qu'en cas d'affluence
d'appels sur une position, ce qui se traduit par un certain nombre de
lampes dappel de dicordes allumées, lopératrice
voisine abaisse sa clef dentraide : dans ce cas, le premier appel
en instance et les vivants, tant que cette clef est abaissée,
sont dirigés vers la première libre des deux opératrices
; si toutes deux sont libres en même ^emps, il reste à
lopératrice titulaire, c'est-à-dire à celle
qui est devant le dicorde utilisé. Lopératrice qui
reçoit 1'appel en est avisée Par 1'allumage de la lampe
pilote de son clavier et par le ronflement son récepteur, et
elle établit la communication comme à 1'ordinaire; mais
comme le dicorde utilisé a une position déterminée
et lrivariable, lopératrice titulaire, cest-à-dire
celle qui est placée devant ce dicorde, garde toujours la supervision
de la communication, même si celle-ci a été établie
par sa voisine.
On voit que sous cette forme, 1'entr aide est plus limitée que
dans un service manuel ordinaire, surtout si 1'on pratique dans celui-ci
larépétition du signal dappel. Toutefois, il faut
noter que le nombre des communications assurées par une seule
opératrice étant plus grand dans le semi-automatique,
linégalité relative entre les charges deux positions
quelconques sera plus faible, comme 1'indique le calcul des probabilités.
Si' lentraide doit être générale, il est facile
de répartir les chercheurs de lignes primaires et secondaires
de façon que 1'appel d une 111 c nie ligne puisse être
dirigé sur plusieurs positions différentes, Selon le chercheur
qui laura pris, et il est facile également de ne mettre
en mouvement que les chercheurs aboutissant à des positions libres,
cest-à-dire où lopératrice nest
ni en train de transmettre, ni train découter, ou à
des positions presque libres, cest-à-dire où 1'opératriee
na que très peu dappels en instance. Cette seconde
conbinaison est dailleurs préférable, car il existe
toujours de nombreux instants de la journée où toutes
les opératrices sont occupées, et il vaut mieux que les
appels survenant alors restent, sauf le cas dencombrement exceptionnel,
répartis devant les diverses opératrice ce qui stimule
leur activité, plutôt que daboutir à une table
de décharge dont lexploitation nest jamais entièrement
satisfaisante. Toutefois, lentraide générale proprement
dite, cest-à-dire possibilité daiguiller un
appel vers la première libre de toutes les opératrices
dun bureau, ne peut être réalisée complètement
dans les systèmes à supervision, du moins si lon
veut respecter le principe même de ces systèmes, daprès
lequel lopératrice qui a établi 1a communication
doit être autant que possible la même que celle qui en a
la supervision, sauf le cas dintervention dune voisine par
entraide. En effet, lopératrice intervenant étant
déterminée par dicorde choisi, pour quun appel quelconque
pût être traité par une opératrice quelconque
du bureau, il faudrait quil pût parvenir à des dicordes
répartis sur toutes les positions. Or, le nombre de dicordes
auquel peut accéder lappel dune ligne dabonné
déterminée est fixé par le nombre de chercheurs
primaires de son groupe, le nombre de lignes de chercheurs primaires
multiplées sur les contacts des chercheurs secondaires, et la
répartition du câblage entre cherchents primaires et secondaires;
il nest généralement pas assez grand dans les petits
bureaux, pour quun appel quelconque puisse accéder à
tous les dicordes du bureau; si lon veut quil puisse accéder
à toutes les positions dopérptrices, il ne pourra
donc accéder à chaque position que par un nombre limité
de dicordes, et il suffira que tous ces dicordes soient occupés
par des communications en cours, pour dlie lappel ne puisse accéder
à cette position, même si lopératrice qui
la dessert est libre à ce moment.
Dans les systèmes sans supervision, qui comportent des chercheurs
de clavier, le clavier, et, par suite, la position dopératrice
prise, est indépendant du dicorde choisi par les préséleeteurs
ou chercheurs, il est donc beaucoup plus facile de faire traiter un
appel quelconque par une opératrice quelconque.
De même, et pour les mêmes raisons, la variation constante
de leffectif des opératrices, proportionnellement aux variations
du trafic semble moins facile à réaliser avec le système
de la W. E. CJ quavec les précédents. En effet,
un chercheur secondaire donné aboutissait toujours à une
position dopératrice déterminée, il faut,
pour pouvoir mettre hors service une position, mettre hors service tous
les chercheurs correspondants. Cela exige que les chercheurs restant
en puissent accéder aux lignes dabonnés desservies
normalement Par les chercheurs arrêtés. Cela nest
possible que grâce à un câblage approprié
entre les chercheurs secondaires et les chercheurs primaires. De plus,
même aux heures de trafic très réduit, il est nécessaire
quil y ait toujours plusieurs chercheurs pouvant accéder
à chaque ligne dabonné, ce qui limite forcément
le minimum de positons à laisser en service.
Lignes dabonnés spéciaux.
Le système se prête très faci-lement à
lintroduction de lignes à postes groupés, de lignes
de bureaux privés annexes, etc. Par exemple, dans ce dernier
cas, 1 organe connecteur parcourt automatiquement, sans manuvre
spé-male, toutes les lignes de labonné demandé,
à condition naturel-Luient quelles soient consécutives,
et s arrête à la première libre.
Relations avec les bureaux manuels. Le principe généralement
admis, et qui semble conforme aux règles d4une bonne exploitation,
est le suivant : Toute communication doit etre traitée intégralement
suivant le mode dexploitation du bureau du demandent. Ainsi, une
communication émanant d un bureau manuel, dans an réseau
où est employée la méthode de la ligne de conversation,
devra aboutir à une opératrice du bureau semi-automatique
équipée co;;e une opératrice B dun
bureau manuel et la communication pourra toutefois être achevée
sans inconvénient par la manuvre d un clavier, si lon
ne veut pas établir un multiplage de jacks généraux.
Réciproquement, une communication partant d un bureau semi-automatique
ou automatique devrait être établie autant que possible
asns lintervention dune opératrice manuelle. Toutefois,
comme cela exigerait linstallation dappareils automatiques
dans tous les bureaux manuels, chose souvent difficile et surtout onéreuse,
il est préférable de munir ces bureaux de positions darrivée
manuelles a indicateur lumineux,
Le principe de ce système dexploitation est que les manuvres
de lopératrice semi-automatique du bureau de départ
doivent être les mêmes, que lappel soit à destination
dun bureau manuel ou dun autre bureau semi-automatique.
Bureaux satellites.
Ce système se prête, comme les précédents,
à la constitution de bureaux satellites, où se trouvent
seulement des chercheurs de lignes et des connecteurs, réunis
par des lignes auxiliaires bifilaires aux organes sélecteurs
et aux positions dopératrices placés dans un bureau
central.
Par contre, il ne se prête pas, comme les systèmes Clément
et Siemens et Halske, à la constitution de liaisons directes
entre bureaux satellites ou plus exactement entre bureaux centraux dépourvus
dopératrices, puisque le circuit de toute communication
doit passe* par la position de lopératrice qui en a la
supervision.
sommaire
AGENCEMENT ET CABLAGE DES ORGANES.
Les répartiteurs et le bâti des relais dappel ne
diffèrent pas de ceux utilisés dans les multiples à
batterie centrale; nous avons vu en effet, que le rôle de ces
organes était le même. De même pour Ie bâti
des compteurs.
Panneau de démonstration du système Mc Berty
Le répartiteur intermédiaire, dans la direction qui serait
celle du jack local dans un multiple manuel, part pour chaque abonné
une ligne à quatre fds, multiplée à larrière
dun certain nombre de chercheurs primaires (autant quil
peut y avoir de communications si;ultanées pour une probabilité
donnée, parmi 60 abonnés considrés comme demandeurs)
et, dans la direction du jack général, une à trois
fils, multiplée à larrière dun certain
nombre de con-necteurs (autant quil peut y avoir de communications
simultanées, pour la même probabilité, parmi 200
abonnes considères comme detnandés).
Les organes sur lesquels est multiplé le même ensemble
de lignes sont superposés sur une même travée verticale
ou sur deux travées si leur nombre est trop élevé.
Le multiplage à larrière de ces organes est
constitué par des câbles en forme de ruban plat, où
les fils métalliques sont disposés parallèlement
côte à côte et maintenus sépareé par
un tissage fait au métier. De place en place, un vide ménage
dans le tissage met le métal à nu, et il suffit de plier
le câble obhquement, pour quil soit tout prêt à
être soudé aux broches terminales des contacts. Les fils
d'uue même ligne ne sont pas antiinductés par rapport aux
autres ligues du même câble; mais sur daussi faibles
longueurs, lécartement relativement grand des fils empêche
toute induction nuisible. Si Ie même câble est multiplé
sur deux travées, on croise une ligne sur deux entre les deux
travées.
Les organes sur lesquels sont multiplées des lignes auxiliaires,
c est-à-dire les sélecteurs, sont agencés de la
même façon. A côté de chaque organe, chercheur,
sélecteur ou connecteur, est le commutateur séquentiel
qui le commande.
Force motrice.

La figure montre également comment la force motrice est
transmise aux organes tournants.
Ceux-ci, comme nous venons de le voir, sont superposés sur une
travée verticale, de chaque travée supportant de 8 à
10 organes similaires. Un certain Nombre de travées juxtaposées
forment un bâti, dont la longueur Varie suivant lemplacement
dont on dispose. Au bas de chaque bâti court un arbre horizontal
auquel un mouvement de rotation permanent est imprimé par un
petit moteur électrique agissant au moyen dune vis sans
fin.
A gauche, bâti des relais (relais dabonnés, relais
des compteurs pulsions, etc.); au milieu, travée des chercheurs
(à gauche) et des sélecteurs (à droite) ; à
droite, bâti des commutateurs séquentiels delenregistreur
du poste dopératrice, etc.
Au droit de chaque travée règne un arbre vertical qui
engrene avec larbre horizontal par deux pignons dentés.
Sur 1'arbre vertical tiennent engrener, de la même façon,
les arbres de commande horizontaux qui agissent directement sur les
organes tournants. Sur les batis de sélecteurs, un arbre de commande
est spécial a chaque organe et entraîne séparément
larbre sélecteur de balais, l'arbre Porte-balais et le
commutateur séquentiel.
Les moteurs sont du type à courant continu et à excitation
shunt; Leur puissance varie suivant le nombre d'organes à entraîner;
pour an bureau de 1000 lignes, avec 1000 appels à 1 heure la
plus chargée, la force motrice totale requise ne dépasse
pas 4 chevaux.
La vitesse des arbres de transmission horizontaux et verticaux est denviron
deux tours par seconde; celle des arbres de commande un tour par seconde.
La vitesse imprimée aux arbres porte-balais est dun demi-tour
par seconde. Le fonctionnement du système est donc assez lent;
par contre, cette vitesse réduite permet, malgré une force
motrice peu élevée, davoir une pression entre chaque
balai son contact denviron 40 gr .La vitesse des arbres sélecteurs
de balais et des commutateurs séquentiels est de deux à
quatre fois plus grande.
Dans les petits bureaux, au aux heures de trafic réduit, les
moteurs peuvent être normalement arrêtés et mis seulement
en marche par le fonctionnement dun relais dont le circuit est
freimé dès qu un aboonné appelle ou quun
sélecteur est pris dans le bâti correspondant.
Les premiers centraux automanuels ont été
installés à Ashtabula et à Lima,
dans l'Ohio, en 1914. Western Electric Cy
a acquis les droits de fabrication en 1916.
Western Electric a ainsi combiné deux technologies : à
savoir le concept Automanual et la technologie à bouton-poussoir
des téléphones Lorimer.
Le type Rotary, qui avait déjà été numérotée
«7» (pour indiquer qu'il s'agit d'un produit Western Electric
en vente en dehors des Amériques), était désormais
étiquetée «A» pour «Automanual».
C'est le Roray 7A.
CONVERTIBILITÉ EN AUTOMATIQUE.
Le système semi-automatique de la Western
Electric cy peut être converti aisément,
comme les autres systèmes semi-automatiques ailleurs, en système
purement automatique.
Il suffit pour cela de supprimer au bureau central les positions d'opératrice
et leur équipement avec les organes accessoires et d'installer
dans chaque poste d'abonné un organe transmetteur dappels.
Cet organe peut d'ailleurs être soit un simple disque genre (cadran)
Strowger, soit un appareil a leviers et, à composition préalable
genre Dietl ou Betulander.
Transmetteur
dappels automatiques.
Mais la constitution au poste dabonné d'un appareil récepteur
à impulsions, conçu daprès le schéma
théorique de la figure (à commande indirecte contrôlée
par labonné), répondrait difficilemenl aux conditions
de simplicité de construction et dentretien requises des
organes placés dans ces conditions; de plus, et surtout, il serait
frès difficile de commander par ce moyen des connecteurs à
base non décimale.
Aussi a-t-on conservé le principe de lemploi dappareils
enregistreurs qui commencent par recevoir les
impulsions provenant du poste dabonné, les traduisent au
besoin dans une numération a base non décimale, puis jouent
vis-à-vis des sélecteurs et connecteurs le rôle
déjà connu.
Le système Rotary 7A nécessite
un « cadran rotatif inversé » particulier sur chaque
téléphone. Il est inversé par rapport au cadran
que la plupart dentre nous connaissent. Voici une photo du cadran
Un cadran inversé
(système rotatif 7A)
L'objectif de la numérotation est de faire progresser les sélecteurs
rotatifs, établissant ainsi le chemin de conversation. Un cadran
inversé est un élément requis pour atteindre cet
objectif dans le système rotatif 7A.
Lenregistreur

Il est constitué dans ce cas par une série de combineurs
numériques, sorte de commutateurs séquentiels simplifiés,
en nombre égal à celui des chiffres des numéros
à transmettre sur châcun de ces combineurs agissent en
premier lieu un électro aimant recevant les impulsions envoyées
du poste dabonné et faisant progresser le combineur dun
nombre de divisions égal au chiffre transmis, et en second lieu
un autre électro-aimant recevant les impulsions produites par
la rotation des sélecteurs et connecteurs et faisant progresser
le combineur dans le même sens jusquà ce qu il ait
effectué un tour complet. Un contact, qui se ferme quand il est
revenu à sa position de repos, provoque larrêt de
ces organes.
La sélection sur une base non décimale est obtenue par
des corrections effectuées au moyen de contacts supplémentaires
fermés ou ouverts suivant que labonné demandé
appartient à une centaine, à un millier, etc., pair ou
impair. Le fonctionnement de ces enregistreurs sera dailleurs
décrit on détail dans le Chapitre suivant.
sommaire
Le premier système, le ROTARY 7A
SEMI-AUTOMATIQUE sous capitaux des USA, est mis en étude en 1911
à Berlin, dans lEmpire Allemand.
Un Commutateur semi-automatique est donc un commutateur dont le point
d'entrée, vu du côté des abonnés, est entièrement
manuel, et dont la suite des opérations de mise en commutation
est ensuite intégralement automatisée.
- Le système ROTARY 7A, dans sa
version SEMI AUTOMATIQUE, est mis au point en Belgique par
la Western Electric, filiale dAT&T en
1914 à la veille de la première
guerre mondiale, sous la direction de lIngénieur américain
Robert McBerty.
- Les premiers équipements commencent à sortir de la chaîne
de fabrication dans la foulée.
- La déclaration de guerre provoque la fermeture immédiate
de lusine principale, installée à Anvers, en Belgique.
- Les machines outils de lusine, la plupart des équipements
ROTARY 7A déjà manufacturés, et tous les plans du
système sont évacués durgence vers la Grande-Bretagne,
à Londres.
- Peu de temps après, du fait de la dégradation de la situation
en Grande-Bretagne en raison de limportance prise par la guerre,
tous ces équipements sont évacués vers les États-Unis
dAmérique, afin de pouvoir continuer à développer
à petite échelle la fabrication des équipements du
ROTARY 7A.
- Les premiers centraux sont installés en Angleterre à Darlington
(10 octobre 1914) et Dudley (9 septembre 1916).
- Le système Rotary a été choisi pour La Haye
(Pays-Bas) et la Nouvelle-Zélande en 191314, mais la fabrication
a été interrompue par l' invasion allemande de la Belgique
. Les matrices ont été déplacées en Angleterre,
puis aux Hawthorne Works de Western Electric en Amérique (la fabrication
a repris à Anvers en 1920). Le premier basculement des centres
(mis en service) fut Masterton , Nouvelle-Zélande le 31
mai 1919, suivi de Courtenay Place et Wellington South à Wellington
le 18 octobre 1919, et Scheveningen, La Haye le 7 janvier 1920.
La Haye a été la première zone multi-bureaux entièrement
desservie par le système de machines n° 7-A avec le basculement
du nouveau bureau Centrum le 15 février 1924. Il y avait quatre
bureaux équipés de 23 000 lignes; Bezuidenhout, Centrum
(ou Hofstraat), Hague West (ou Marnix) et Scheveningen. Le système
appartenait à la municipalité de La Haye ; au départ,
seules 5 000 lignes étaient entièrement automatiques, les
autres étaient semi-automatiques
- Ainsi donc, les premiers contrats de commande signés avant la
déclaration de guerre peuvent être honorés malgré
les circonstances dramatiques.
- Dès le mois de Décembre 1914, l'envahisseur allemand pille
en totalité les équipements du Bureau Central Téléphonique
de la ville d'Anvers ...
En France : Le système semi-automatique rotatif 7A a été
choisi pour une expérience publique en octobre 1912 par l'administration
française Postes Télégraphes Téléphones
.
Si le système Rotary semi-automatique neu
quune durée de vie limitée, il nen fut pas de
même du système Rotary proprement dit.
Angers est resté semi-automatique uniquement, capacité
d'environ 3 000 lignes.
Le 1er janvier 1928, le Rotary semi-automatique 7A de Marseille-Colbert
1 est entièrement automatisé, capacité maximale des
lignes 10 000.
Tous les autres échanges du Rotary en France étaient
des 7A1 entièrement automatiques.
Le Rotatif entièrement automatique 7A1 a été déployé
à Nantes le 29 octobre 1927, Marseille-ville(premier
Marseille-Dragon le 5 mai 1928) et Paris (premier Carnot le 22
septembre 1928) et Région parisienne en grande et exclusive proportion.
Tous les Rotary 7A et 7A1 français ont été fabriqués
exclusivement en France, avec des ouvriers français, essentiellement
par la société ITT-LMT,
et, en filiale par la Société française Ericsson
et la Société Grammont.
Les travaux d'aménagement des bureaux d'Angers et Marseille étaient
tous entrepris en juillet 1914 quand la guerre éclata.
Malgré la raréfaction de la main-d'uvre l'équipement
du bureau d'Angers a été achevé et le bureau semi-automatique
mis en service en novembre 1915.
sommaire
Le premier Rotary 7A semi-automatique (conception McBerty) est mis en
marche à Angers en novembre 1915, et le second à
Marseille le 19 avril 1919 (Marseille-Colbert I). Seuls deux semi-automatiques
Rotary 7A ont été installés en France.
Description du bureau d'Anger par M. REYNAUD-BONIN,
ancien élève de l'Ecole Polytechnique,Ingénieur de
l'Administration française des Postes et Télégraphes.
Dans un bureau central semi-automatique, lorsque l'opératrice
a enregistré le numéro de l'abonné demandé
sur un clavier analogue à celui d'une machine à écrire,
la mise en relation de cet abonné avec l'abonné demandeur
se poursuit automatiquement par des commutateurs tournants que nous décrirons
plus loin.
Donc, plus de fiches, plus de jacks généraux ou particuliers
; le meuble téléphonique est réduit aux proportions
d'une simple table d'aspect très dégagé.
L'opératrice n'est occupée par le demandeur que juste
le temps suffisant pour enregistrer sur son clavier le numéro demandé.
Une téléphoniste habile pourra assurer jusqu'à 500
communications à l'heure, chiffre double de celui qui est obtenu
avec la batterie centrale manuelle.
Enfin le système téléphonique
semi-automatique se prête aisément à la transformation
en système entièrement automatique.
Dans ce cas, les postes d'abonnés doivent être remplacés
par des postes spéciaux, mais le montage du bureau central ne doit
subir que des modifications insignifiantes : quelques fils de connexions
à supprimer et le système complètement
automatique est réalisé.
On peut même avoir concurremment dans un même bureau des
abonnés semi-automatiques et des abonnés convertis en automatique
pur.Le passage du service manuel au service semi-automatique
s'est effectué sans incidents.
1.100 abonnés sont reliés au commutateur,
dont la capacité totale est de 3.000 abonnés et qui est
placé dans un local assez vaste pour recevoir une extension considérable
(jusqu'à 20.000 abonnés).
DESCRIPTION
A. Un abonné décroche
son récepteur.
Les lignes d'abonnés aboutissent à
des chercheurs primaires à raison de 60 par chercheur
et elles sont multiplées sur plusieurs chercheurs primaires.
Les chercheurs primaires cherchent la ligne appelante et l'un d'eux s'arrête
sur cette ligne.
Les chercheurs secondaires cherchent les chercheurs primaires et s'arrêtent
sur le chercheur primaire intéressé.
Le combineur choisisseur d'enregistreur cherche un enregistreur libre,
le trouve et 1 opératrice est avertie par tonalité ; finalement
le poste d'opératrice est relié à la ligne appelante.
Chercheur de lignes (Partie fixe). Chercheur de lignes
(Partie tournante).
B. L'opératrice reçoit
la demande de l'abonné appelant et appuie sur ses clés pour
sonner l'abonné appelé.
L'opératrice appuie successivement sur les
clés des mille, des centaines, des dizaines et des unités
pour former le numéro de l'abonné
appelé ; la lampe de sonnerie scintille, les clés restent
enclanchées tant que les enregistreurs ne se sont pas arrêtés
sur les positions correspondant aux chiffres de ce numéro ; les
enregistreurs
tournent et s'arrêtent, les clés du clavier sont dégagées
et la lampe d'avancement des centaines s'allume.
Le choisisseur de balais est actionné et commence à tourner
; le choisisseur de balais s'arrête sur le groupe de centaines choisi
et la lampe des centaines s'éteint ; la lampe d'avancement des
dizaines s'allume; le chariot à balais se met à tourner
et s'arrête sur les broches de la ligne auxiliaire allant au sélecteur
de lignes libre ; le choisisseur de balais recommence à tourner,
s'arrête sur les dizaines choisies, la lampe des dizaines s'éteint
et la lampe d'avancement des unités s allume ; le chariot à
balais se remet à tourner, 1'électroaimant d'embrayage du
sélecteur final arrête celui-ci sur l'unité convenable
et la lampe des unités s'éteint; l'enregistreur est déconnecté.
Si la ligne demandée est libre, la lampe de sonnerie s'éteint,
J appel a lieu et la lampe de contrôle d'appel s'allume.
C. L'abonné appelé répond en décrochant
son récepteur ; la conversation a lieu.
D. Les abonnés raccrochent leurs récepteurs
; les lampes de supervision s'allument.
E. L'opératrice rompt la connexion en appuyant sur
su clé de rupture. Le compteur de conversation est actionné.
Les divers sélecteurs retournent au repos.
F. L'abonné appelé au paragraphe B est occupé:
le signal d'occupation est transmis à l'abonné appelant.
L'opératrice coupe la communication en appuyant sur la clé
de rupture, mais le compteur de conversation n'est pas actionné
(paragraphe G).
H. L'abonné appelé au paragraphe B ne répond
pas: l'opératrice en informe l'abonné appelant qui raccroche
son récepteur.
L. L'abonné demande le service
des renseignements, la table d'essai ou bien une annotatrice.
Des clés spéciales permettent d'établir
ces connexions sans. que le compteur de l'abonné fonctionne.
Les incidents pouvant donner lieu à des ruptures
prématurées-de conversations sont examinés au paragraphe
M.
Enfin les circuits de la table de surveillante sont
décrits dans un chapitre spécial et ceux de la table d'essai
font l'objet de la dernière partie de cet article.

Cliquez sur les images pour agrandir
Ensemble
du mécanisme automécanique d'une baie du commutateur semi-automatique
d'Angers.
Liste des abréviations employées dansle texte.
Equipement d'une ligne
d'abonnés,
1. Relais de ligne LR.
2. Relais de coupure COR.
3. Compteur de conversation SM.
4. Relais de démarrage CR (commun à 60 lignes d'abonnés).
5. Relais de démarrage SCR (commun à 6 chercheurs primaires).
Chercheur de lignes primaires.
1. Balais du chercheur primaire ABCD.
2. Electro-aimant d'embrayage du chercheur primaire P.
3. Electro-aimant de blocage du chercheur primaire H.
4. Interrupteur du chercheur primaire INT.
5. Electro-aimant du combineur R.
6. Ressorts du combineur A à M.
7. Relais d'essais LTiR et LT2R.
Sélecteur de lignes ou final.
1. Balais du sélecteur final ABC.
2. Electro-aimant d'embrayage du sélecteur final Pi.
3. Electro-aimant de blocage du sélecteur final H.
4. Interrupteur du sélecteur final INT.i.
5. Electro-aimant du choisisseur de balais P2.
6. Interrupteur du choisisseur de balais INT.2.
7. Electro-aimant du combineur R.
8. Ressorts du combineur A à Q.
9. Relais d'essai FTiR et FT2R.
10. Relais de rupture QR.
11. Relais de sonnerie RGR.
12. Relais de ligne du sélecteur final FLR.
Circuit de connexion.
1. Balais du chercheur secondaire EFGH.
2. Electro-aimant d'embrayage du chercheur secondaire PF.
3. Electro-aimant de blocage du chercheur secondaire HF.
4. Interrupteur du chercheur secondaire F. INT.
5. Electro-aimant du combineur du chercheur secondaire RI.
6. Ressorts du combineur du chercheur secondaire A à M.
7. Relais de supervision SiR et S2R.
8. Lampes de supervision SiL et S2L.
9. Lampe d'appel CL.
10. Lampe de sonnerie RL.
11. Interrupteurs d'éclairement des lampes FLi et FL2.
12. Clé d'écoute LK.
13. Clé de rupture RK.
14. Bobine d'induction d'occupation CI.
15. Balais du sélecteur de groupes primaire K.IJ.
16. Electro-aimant d'embrayage du sélecteur de groupes primaire
PG.
17. Electro-aimant de blocage du sélecteur de groupes
primaire HG.
18. Interrupteur du sélecteur de groupes primaire G.INT.
19. Electro-aimant du choisisseur de balais P2.
20. Interrupteur du choisisseur de balais INT.2.
21. Electro-aimant du combineur du sélecteur de groupes primaire
R2.
22. Ressorts du combineur du sélecteur de groupes primaire
A à S.
23. Relais d'essais GTiR et GT2R.
24. Relais de ligne du sélecteur de groupes primaire GLR.
25. Relais de rupture RR.
26. Relais de blocage HOR.
27. Relais de rupture du circuit du compteur MHR.
28. Relais de garde GR (1 par groupe de chercheurs secondaires).
29. Lampe de blocage HOL.
30. Lampe de garde GL (1 par groupe de chercheurs secondaires).
31. Electro-aimant du combineur choisisseur d'enregistreur
R3 (associés avec Ri et R2).
32. Ressorts du combineur A à S. |
Circuit du
poste d'opératrice.
1. Electro du combineur distributeur d'enregistreurs RH.
2. Ressorts du combineur A à S.
3. Relais commun de rupture CRR.
4. Relais commun d'avertissement CTR.
5. Relais de rupture d'écoute LORi, LOR2, LOR3.
6. Lampe pilote commune HL.
7. Jack d'opératrice avec contacts locaux TJ.
8. Appareils de transmission usuels (transmetteur, récepteur,
bobine de self, condensateurs, bobine d'induction).
9. Bobine d'induction d'avertissement CT.
10.. Clé de blocage commune CHOK (commune à chaqueposition).
11. Clé de rupture CRK (commune à chaque position).
12. Clé commune de rupture du circuit du compteur
CMHK (commune à chaque position).
13. Clés d'entr'aide communes NiCK et N2CK (communes à
chaque position).
14. Relais de relâchement PVR (commun à chaque position).
Enregistreur A.
1. Electro du combineur de l'enregistreur RHA (RNiA pour la position
de gauche et RN2A pour celle de droite).
2. Relais de démarrage HAR (NiAR pour la position de gauche
et N2AR pour celle de droite).
3. 2 relais d'entr'aide AR (AiR pour la position de gauche et A2R
pour celle de droite).
4. Relais d'enregistreur HAiR.
5. Relais spécial utilisé pour appels vers les annotatrices
TRAR.
6. Relais de rupture du circuit du compteur MHAR.
7. Relais de sélection SR.
8. Relais commun de contrôle MR.
9. 4 relais de coupure des enregistreurs NR.
10. 4 électros de combineur enregistreur des, numéros
R. 1000, R. 100, R. 10, R. U.
11. 4 jeux de ressorts des combineurs enregistreurs des numéros
AàO, A à M, A à K et A à P respectivement.
12. Une série de paires de relais compteurs :
1 SCR 200 ohms numéro 0.
19 SCR 600 ohms numéros 1 à 19.
1 TCR 400 ohms numéro 0.
20 TCR 800 ohms numéros 1 à 19.
13. Lampes indicatrices de l'avancement des connexions 100, 10 et
U.
Enregistreur B.
1. Electro du combineur de l'enregistreur RHB (RNiB pour la position
de gauche et RN2B pour celle de droite).
2. Relais de mise en marche HBR (NiBR pour la position de gauche et
N2BR pour celle de droite).
3. Relais d'enregistreur HBiR.
4. 2 relais d'entr'aide HBR (NiBR pour la position de gauche et N2BR
pour celle de droite).
5. Relais spécial utilisé pour les appels vers les annotatrices
TRAR.
6. Relais de rupture du circuit du compteur MHAR.
7. Même équipement montré de 7 à 13 pour
l'enregistreur A.
Circuit du keyboard (commun aux enregistreurs A et B).
1. 4 clés numérotées à enclanchement magnétique
de
chacune 10 boutons 1000. S, 100. S, 10. S., U.S.
2. Relais de contrôle des clés KTR.
3. Relais d'appels spéciaux CMHR, RCR, CTRR, ERR et IRR pour
appeler la table d'information et la table d'essais.
4. Clé de dégagement des numéros WOK |
Fonctionnement à Angers.
A. L'abonné décroche son récepteur.
1. Les deux fils de ligne A et B étant reliés au poste d'abonné,
le courant de la batterie de 24 volts passe à travers les deux
enroulements de 1000 ohms du relais de ligne LR et par les deux contacts
de repos du relais de coupure COR. L'armature du relais LR est attirée,
ce qui a pour effet de fermer le circuit de la batterie de 48 volts au
travers des deux relais de démarrage CR et des deux résistances
de 200 et 600 ohms en série à la terre.
Les relais CR, en attirant leurs armatures, ferment le circuit du relais
SCR, lequel à son tour ferme le circuit des électros d'embrayage
des chercheurs primaires P à travers le contact inférieur
de G, le contact de repos du relais de test LT2R, le contact supérieur
de B, le point commun où se concentrent les chercheurs primaires
correspondants au groupe d'abonnés dont fait partie la ligne appelante,
les deux contacts en parallèle du relais SCR et la terre. Tous
les chercheurs primaires du groupe se mettent à tourner à
la recherche de la ligne appelante. Un de ces chercheurs primaires rencontre
la ligne le premier et met en contact ses quatre balais avec les broches
ABCD de cette ligne. A ce moment, le courant qui passe
par les relais CR se bifurque par la broche D, le balais correspondant,
le ressort C du combineur, l'enroulement de 800 ohms du relais de test
LTiR, le ressort L et la terre. Le relais de test LTiR attire son armature
de sorte que le courant s'établit à travers l'enroulement
de 12 ohms de ce relais et l'enroulement de 20 ohms du relais de test
LT2R et de là par le contact inférieur de D et la terre.
Il est essentiel de remarquer que le relais LT2R n'opère que si
les balais du chercheur sont bien en face des broches de la ligne appelante
; s'il en était autrement, l'interrupteur du chercheur primaire
INT l'en empêcherait en le mettant en court-circuit à la
terre par le contact supérieur de M. Le shunt formé par
les deux enroulements de 12 ohms et de 20 ohms des deux relais de test
a pour but de rendre la ligne appelante occupée" pour
tous les autres chercheurs de ligne, les relais LTiR étant réglés
de façon qu'ils n'attirent pas leurs armatures lorsqu'ils sont
ainsi shuntés.
Pour rendre impossible une double connexion, les relais LTiR sont réglés
de telle sorte que si, par hasard, deux d'entre eux opéraient en
même temps, leurs armatures retomberaient, ce qui aurait pour effet
de laisser tourner les deux chercheurs primaires correspondants, tandis
que, vraisemblablement, un autre chercheur du même groupe s'arrêterait
sur la ligne appelante.
Le fonctionnement du relais LT2R a pour effet de rompre le courant de
l'électro d'embrayage P et de fermer le circuit de l'électro
de blocage H comme suit : batterie de 48 vols, contact inférieur
du ressort H, enroulement de l'électro de blocage H, contact inférieur
du ressort F, contact de travail du relais LT2R, contact supérieur
du ressort B et la terre au relais de démarrage SCR.
L'électro de blocage agit et arrête les balais du chercheur
sur les broches de la ligne appelante.
Le relais LT2R ferme aussi le circuit de l'électro du combineur
R en parallèle avec l'électro de blocage H ; combineur passe
à la position 3 où il
attend un chercheur secondaire. En passant par la position 2, le combineur
ferme le circuit de la batterie de 48 volts à travers le relais
de coupure COR, la broche et le balai C, le contact supérieur de
I, les enroulements de 45 ohms et de 12 ohms de LTiR, l'enroulement de
20 ohms de LT2R, le
contact inférieur de D et la terre. Lé: relais de coupure
COR fonctionne, le relais de ligne LR n'est plus attiré; les relais
de démarrage CR reviennent au repos. Les armatures des relais CR
en retombant ouvrent le circuit du relais SCR, celui-ci interrompt les
autres chercheurs primaires qui y sont reliés et qui s'étaient
mis .à tourner à la recherche de la ligne appelante. Le
courant passant par le relais de coupure maintient attirés les
deux relais de test LTiR et LT2R après l'ouverture du circuit des
relais CR.
Le compteur de conversation qui est en parallèle avec le relais
de coupure ne fonctionne pas, car il est réglé pour qu'il
ne puisse opérer qu'avec un voltage double de la batterie.
Il convient de remarquer que les relais de démarrage CR et SCR
sont prêts à fonctionner de nouveau dès qu'un relais
de ligne d'une des lignes du groupe est actionné, ils actionneront
d'autres électros d'embrayage P des chercheurs primaires dont les
combineurs R sont dans la position 1.
De plus, on peut noter que le chercheur primaire qui rencontre le premier
la ligne appelante s'arrête et arrête les autres chercheurs
dans des positions quelconques jusqu'à ce qu'ils soient de nouveau
mis en marche par l'action des relais de démarrage comme il a été
expliqué.
2. Quand le combineur R est dans la position 3, le circuit de la batterie
de 48 volts se trouve fermé au travers des enroulements des relais
de ligne
d'un groupe de sélecteurs de groupe primaires GLR, par le contact
inférieur de N (combineur R.2.) ; le relais de garde GR, le contact
supérieur du ressort F du combineur du chercheur primaire, le contact
de travail du relais de test LT2R, le contact inférieur de B et
la terre, pourvu qu'il y ait au moins un chercheur secondaire de libre
; si ces derniers sont tous occupés, les combineurs des sélecteurs
primaires R.2. n'étant plus dans la position 1, comme on le verra
plus loin, il n'y aura aucun courant venant des contacts inférieurs
des ressorts N ; par conséquent le relais GR ne sera pas actionné.
La lampe de garde GL s'allumera alors indiquant que tous les chercheurs
secondaires sont occupés, tandis que s'il y a un ou plusieurs chercheurs
secondaires libres, le relais de garde GR est actionné et la lampe
de garde GL ne s'allume pas.
Chaque relais GLR en opérant ferme le courant de la batterie au
travers de l'électro d'embrayage du chercheur secondaire PF correspondant,
le contact supérieur de C, le contact de repos du relais de test
GT2R, le contact de travail du relais GLR et la terre. Les électros
d'embrayage des chercheurs secondaires libres d'un groupe de chercheurs
secondaires fonctionnent et ces chercheurs tournent à la recherche
du chercheur primaire qui se trouve déjà relié à
la ligne de l'abonné appelant.
Quand le chercheur primaire est trouvé par l'un des chercheurs
secondaires, le circuit de la batterie se ferme par le contact supérieur
du ressort H du combineur du chercheur primaire, la résistance
de 200 ohms, la broche et le balai H du chercheur secondaire, le contact
supérieur du ressort F du sélecteur primaire, l'enroulement
de 800 ohms du relais de test GTiR, le contact inférieur du ressort
G, le contact de repos du relais de blocage HOR et la terre d'un des contacts
de repos du relais de rupture RR.
Le relais GTiR attire son armature qui ferme le circuit de la batterie
à travers la résistance de 7 ohms, l'enroulement de 15 ohms
du relais de test GT2R et la terre au contact supérieur du ressort
S.
L'interrupteur F.INT. shunte le courant à la terre et empêche
le relais GT2R de fonctionner jusqu'à ce que les balais soient
exactement en face des broches.
L'attraction de l'armature du relais GT2R a pour effet d'interrompre le
courant qui passait par l'électro d'embrayage PF et en même
temps de fermer le circuit de la batterie à travers l'électro
de blocage HF par le contact supérieur de D, et à travers
l'électro d'embrayage du combineur du sélecteur primaire
R.2., par le contact inférieur de E, le contact de travail du relais
GT2R, le contact de travail du relais GLR et la terre. L'électro
de blocage arrête le chercheur secondaire sur les broches du chercheur
primaire, tandis que le combineur du sélecteur de groupe primaire
R.2. passe à la position 4. Dans la position 4 du combineur R.2.,
la lampe d'appel CL s'allume, dans le circuit formé par le contact
inférieur de I de R.2. et la terre du relais RR ; elle indique
à l'opératrice qu'un appel a eu lieu.
La lampe pilote HL est allumée dans le circuit formé par
la batterie de 48 volts, la résistance de 120 ohms, le relais de
sonnerie NA, le contact J de R.2. et la terre en D de RH.
3. Quand R.2. quitte la position 1, il ouvre le circuit des relais GLR
et GR au contact inférieur de N ; l'armature du relais de garde
GR retombe, mais le relais GLR reste attiré par le contact supérieur
de B (sélecteur primaire), le contact inférieur de M (chercheur
secondaire), la lampe de supervision S2L et la batterie de 24 volts. La
résistance de ce circuit ne permet pas à la lampe S2L de
s'allumer.
Le combineur R.2., en passant par la position 2 72, où se produit
le contact du ressort supérieur de I (sélecteur primaire),
ferme le circuit de la batterie de 48 volts à travers l'électro
d'embrayage du combineur du chercheur secondaire R.I., le contact inférieur
du ressort J (chercheur secondaire), le contact supérieur de I
(sélecteur primaire) et la terre du relais RR.
Le combineur du cherchevtr secondaire R.l. passe à la position
3.
Dans cette position, le courant de la batterie de 24 volts passe
par les contacts supérieurs des ressorts F et D sur la ligne de
l'abonné appelant, et le relais de supervision SiR fonctionne.
Quand le combineur R.l. atteint la position 2, un courant passe dans l'enroulement
de 7 ohms du relais LT2R de la fg.çon suivante : batterie de 48
volts, relais de coupure COR, broche et balai C du chercheur primaire,
contact supérieur de I, enroulements de 45 et de 12 ohms du relais
LTiR,
enroulement de 7 ohms du relais LT2R, broche et balai G du chercheur secondaire,
contact supérieur du ressort C (chercheur secondaire), contact
de repos du relais HOR et contact de repos et terre du relais RR. Ce courant
a pour effet de neutraliser l'effet du courant passant dans l'enroulement
de 20 ohms du relais LT2R, car l'enroulement de 7 ohms est enroulé
différentiellement par rapport à lui. L'armature du relais
LT2R en retombant ferme le circuit de la batterie de 48 volts à
travers R, le contact supérieur du ressort G, le contact de repos
du relais LT2R, le contact inférieur du ressort B et la terre.
Le combineur du chercheur primaire R passe à la position 4.
Le circuit du relais LTiR est ouvert au contact supérieur
de I et le courant qui passait à travers le relais de coupure trouve
un nouveau chemin à travers le contact supérieur de D, l'enroulement
de 20 ohms de LT2R, le contact inférieur de E, l'enroulement de
7 ohms de LT2R, la broche et le balai G du chercheur secondaire, etc.,
comme il a été expliqué plus haut. L'armature du
relais LT2R est attirée à nouveau, ce qui ouvre le circuit
de R. Le combineur du chercheur primaire R s'arrête à la
position 4 et y reste jusqu'à ce que Jopératrice rompe la
communication.
Lorsque R dépasse la position 3, il ouvre le circuit de tous les
relais GR et GLR de tous les autres chercheurs secondaires qui s'étaient
mis à tourner à la recherche du chercheur primaire. Les
armatures de ces relais retombent, les circuits des électros d'embrayage
PF sont ouverts au contact des relais GLR et tous les chercheurs secondaires
s'arrêtent.
D'après la description précédente, on pourrait croire
qu'il s'écoule un intervalle de temps considérable entre
le moment où les chercheurs secondaires commencent à tourner
et le moment où les chercheurs secondaires s'arrêtent; en
réalité, les opérations précédentes
se font en Vio de seconde environ.

Cliquer sur l'image pour agrandir.
sommaire
1913 Le système téléphonique
semi-automatique Mc. Berty, ayant donné à Anvers de très
bons résultats, le ministre des Postes et des Télégraphes
a décidé, comme on le sait , de le mettre à lessai
à Marseille et à Angers.
Les installations devront être achevées au mois de juillet
prochain: à Angers, où il y a 1 400 abonnés, léquipement
sera disposé de manière à pouvoir en desservir 4
000, et à Marseille qui en compte 7 5oo, on prévoit un maximum
dé 20000 lignes dabonnés, ce qui correspond au tiers
seulement dun multiple téléphonique récemment
construit par une Compagnie suédoise.
Daprès la convention intervenue entre lEtat et linventeur,
le service semi-automatique devra pouvoir fonctionner à plein rendement
dès lè mois de janvier prochain.
Lavantage du système Mc. Berty est de pouvoir aisément
se transformer en un système complètement automatique.
Linventeur ne sera indemnisé quau bout de six mois
de bon fonctionnement de ses appareils.
Comme le Gouvernement ne concède pas de monopole, il a été
stipulé dans le contrat passé par lAdministration
qué tous les constructeurs français dappareils téléphoniques
auront le droit de construire les appareils du type Mc. Berty.
Dautres essais officiels sont faits actuellement à Nice et
à Orléans avec le système Strowger. Il est à
présumer, daprès les résultats probants obtenus
à létranger, que lexpérience viendra
confirmer et réaliser les espérances qüe lautomatique,
absolu ou mitigé, fait naître en France.
Salle des Opératrices
d'Arrivée (dites Semi-B) du Rotary 7A de Marseille
Pupitre
d'Opératrices de Départ dans la Zone Rotary de Marseille
sommaire
|