Système
automatique Bernheim
Edmond Bernheim (1864-1907), ingénieur à
la Société Industrielle des Téléphones
de 1887 à 1893. était aussi en 1903, consultant, à
titre dexpert, au sujet daffaires ferroviaires.
... Lexploitation ferroviaire se fait sur une voie unique pourvue,
à intervalles variables selon le tracé, de tronçons
dévitement pour le croisement de deux convois. Dits «
garages », ces voies dévitement qui excèdent
rarement une centaine de mètres, sont pourvues daiguillages
à commandes manuelles couplés à des disques de
ralentissement indiquant au conducteur la position de laiguille
avant son franchissement. Les évitements se trouvent en palier
(terrain plat) et au pied des rampes daccès aux plateaux
ou aux buttes. La plupart, ainsi que les bifurcations placées
aux extrémités de longs tronçons en palier, sont
pourvus de prises pour téléphones mobiles, système
Bernheim . Ce dispositif, utilisé avec un certain succès
sur le circuit de lexposition de 1889, constitue une forme de
cantonnement téléphonique pour la sécurité
de lexploitation sur un réseau qui ne dispose pas dappareils
de signalisation, à la manière des lignes de chemin de
fer à gabarit normal...
Mémoires et comptes rendus des travaux de la Société
des Ingénieurs Civils, 46e année. Février 1893.
Mars 1893. Emploi des téléphones dans les chemins
de fer . Etude technique des appareils, par Edmond Bernheim.
MM. G. Dumont et Ed. Bernheim ont fait, à l'Académie des
Sciences, une communication sur l'emploi des téléphones
dans les chemins de fer. M. Dumont a rappelé que, bien que l'on
ait songé, dès l'origine de l'invention, à utiliser
le téléphone dans les chemins de fer, ce n'est que depuis
quelques années que son emploi tend à s'y généraliser.
Il a exposé que la communication qu'il présentait traitait
le sujet choisi, au point de vue des services que le téléphone
rend actuellement et de ceux qu'il peut rendre ; des conditions dans
lesquelles il doit être installé, et enfin au point de
vue
des types d'appareils les plus perfectionnés dont la pratique
a sanctionné l'emploi. Les deux premiers points ont été
traités par M. G. Dumont, le dernier par M. Bernheim sur les
divers systèmes de téléphone utilisés par
les chemins de fer. M. Bernheim a donné divers renseignements
sur leur mode de fonctionnement, les particularités de leur construction
et les avantages qu'ils présentent pour telle ou telle application,
enfin sur les accessoires destinés à les compléter.
Les explications de M. Bernheim ont été facilitées
par de nombreux dessins affichés dans la salle et par des projections
lumineuses, ainsi que par de nombreux postes téléphoniques
installés tout exprès dans la salle et qu'il a fait fonctionner...M.
Bernheim, a cherché à desservir plusieurs abonnés
au moyen d'une même ligne, en installant chez chacun d'eux un
appareil qui fonctionne dans des conditions différentes de celles
des autres postes, cequi permet,par suite. au bureau central d'appeler
à volonté l'un quelconque des abonnés .
Son dispositif repose sur l'emploi d'un relais construit e la manière
suivante. Entre les branches d'un fort aimant permanent en fer à
cheval se trouve suspendue une bobine, formée d'un disque à
gorge profonde, autour de laquelle on a enroulé un certain nombre
de spires de fil isolé, intercalées dans le circuit de
la ligne. Cette bobine est suspendue par une de ses extrémités
sur des pivots lui permettant d'osciller lorsque , le courant la traversant
, elle est soumise aux actions des pôles de l'aimant. Des butées
convenablement disposées sont placées d'un côté
ou de l'autre du pendule. Ce relais sera, suivant le sens du courant
qu'il reçoit, appelé vers l'un ou l'autre des pôles
de l'aimant.
Dans le système de M. Bernheim, on fait usage de deux fils conducteurs
; à chacun des postes qu'on veut mettre en communication, on
place un relais sur chaque fil . Pour que le poste soit appelé,
il faut que les deux relais soient sur leurs butées ; ils ferment
alors un circuit local renfermant une pile et une sonnerie.
On conçoit qu'il peut y avoir plusieurs combinaisons distinctes
pour l'appel. Appelons A l'un des fils et le relais qu'il porte, Bl'autre
fil et son relais.Nous fermons le contact d'avance sur B; pour appeler,
on pourra fermer A sur le pôle nord en lançant dans le
fil A un courant d'un sens déterminé, ou sur le pôle
sud en envoyant sur ce mème fil un courant de sens contraire
: soit deux combinaisons . Inversement nous fermons d'avance le contact
A; pour compléter, nous avons deux moyens en amenant B soit au
pôle nord, soit au pôle sud de l'aimant, d'où deux
combinaisons nouvelles. Enfin nous pouvons laisser normalement les deux
contacts ouverts et les fermer en envoyant dans les deux fils deux courants
parallèles, tantôt dans un sens, tantôt dans l'autre,
amenant les deux pendules soit sur les pôles nord, soit sur les
pôles sud. En tout six combinaisons .
sommaire
Exposé de E. ESTAUNIE 1893 dans
les "Annales Télégraphiques" détaille
ce système .
Un système , appliqué depuis six ans dans un certain nombre
d'installations particulières comme dans les réseaux ferroviqres
, est dû à M. Bernheim . Pour chaque mise en communication
, il oblige l'abonné à manoeuvrer une ou plusieurs manettes
. On lui laisse donc une beaucoup plus grande part d'initiative que
ne le permettrait une exploitation de grand réseau. A priori,
c'est un inconvénient grave . Par ce fait, également ,
le problème s'est trouvé considérablement simplifié
et ramené en somme à la recherche d'un procédé
d'appel ; c'est à ce point de vue surtout nous l'avons montré
que s'étaient placés les Américains .
Dans l'appel Bernheim il est fait usage de relais sans armature de fer
et à peu près semblables aux relais Ader .

La fig.1 donne le dessin d'un d'entre eux , assez complètement
pour qu'il soit inutile de s'arrêter à une description
détaillée .
Chaque poste d'abonné est desservi par deux fils et muni de deux
de ces relais , un sur chaque conducteur . Une terre est à l'état
normal établie aux extrémités de la boucle du circuit
. Sur chacun des fils on peut , par suite , envoyer un courant spécial
actionnant les relais qui y sont embrochés . Le jeu convenable
des deux palettes provoque , dans chacun des postes , la fermeture de
son circuit d'appel.

La fig. 50 représente le dispositif des butées proposé
par M. Bernheim :
Au poste 6 par exemple , les deux relais doivent s'ap- pliquer sur leurs
butées de droite pour amener l'appel .
Au poste 5 , le relais du fil 1 doit aller à gauche et le relais
du fil 2 doit demeurer immobile , etc.
On a marqué , pour plus de commodité , à l'aide
de flèches le mouvement que doivent prendre les armatures pour
obtenir en chaque poste la formation du circuit local. Dans ces conditions
, M. Bernheim propose d'embrocher sept postes sur un même circuit
, chacun d'eux pouvant répondre à un appel déterminé
à l'exclusion de tous les autres . En réalité on
peut , comme l'a fait remarquer M. Serruau , augmenter ce nombre de
deux . La fig . 51 donne , indiquée de la même façon
que précédemment , la succession des combinaisons dans
cette hypothèse.
Dans le premier dispositif proposé par M. Bernheim
, on ne supposait nullement qu'un des postes jouât le rôle
de station centrale par rapport aux autres . Chacun d'eux était
donc muni :
1° D'une clé d'appel A et d'autant de touches t qu'il y avait
d'autres postes embrochés . En abaissant une de ces touches déterminées
, on amenait sous les butées de la clé A les pôles
de pile nécessaires à l'appel du poste choisi .
2º De deux commutateurs à six lames B et B' , et de deux
commutateurs à deux lames C et C' . Aux deux postes extrêmes
, ce dispositif était d'ailleurs simplifié et réduit
à un commutateur à deux lames G. Ces commutateurs permettent
, comme on va le voir , de faire communiquer avec la terre les extrémités
des deux fils de ligne dans chacune des sections qui se trouvent de
part et d'autre d'une portion occupée .
Un poste quelconque d'une section inoccupée peut donc encore
communiquer avec un poste de la même section que lui. Remarquons
d'abord qu'à l'état normal les commu- tateurs sont orientés
comme l'indique la fig. 52.
Les postes téléphoniques et les claviers
sont en dehors du circuit ; en outre , les relais r, r , sont tous embrochés
sur les fils et sont par suite susceptibles de recevoir l'appel .
Supposons maintenant que le poste 2 désire appeler le poste 4 .
Il déplace d'abord vers la gauche les commutateurs C et B'.
Le déplacement de C a pour résultat de mettre à la
terre les extrémités des deux fils du circuit venant du
côté gauche du poste .
Le poste 1 , par suite , est bloqué et ne peut plus surprendre
la conversation .
La manuvre de B' a pour effet d'introduire à l'extrémité
des deux fils du circuit de droite , le clavier d'appel et le poste téléphonique
nº 2 .
Si l'abonné abaisse ensuite la touche 4 , il appellera le poste
4 en appuyant sur la clé d'appel double A.
On a vu , d'après le schéma des appels (fig. 50) , que pour
appeler le poste 4 il fallait envoyer sur le fil 2 un courant faisant
osciller la palette de relais vers la gauche. Aucun courant ne doit au
contraire passer sur le fil 1. Il est facile , en suivant les communications
du croquis , de vérifier que les choses se passent bien ainsi .
Chaque poste doit , en outre , sonner autant de coups qu'il y a d'unités
dans son numéro d'ordre . Le poste 4 sait donc immédiatement
qu'il est appelé par le poste nº 2 situé à sa
gauche . Pour que la conversation s'établisse , il suffira que
chacun des postes 4 et 2 orientent leurs commutateurs . Au poste 4 on
dévie B et C' vers la gauche , C et B' restant à la position
de repos . Au poste 2 , on relève la touche t , et on laisse B
' et C vers la gauche . On a indiqué plus haut pour ce poste 2
l'effet de cette position de B ' et C. Au poste 4 , en déplaçant
B et C' vers la gauche , B' et C restant fixes , on a fait communiquer
avec le téléphone du poste la portion de la ligne située
à gauche du poste 4. Le déplacement de C ' à gauche
a eu en même temps pour résultat de mettre à la terre
la section de ligne du côté droit .
Cette dernière peut donc être encore utilisée par
les postes 5 et 6.

La fig. 52 donne un ensemble de communications permettant, en outre ,
aux divers postes de substituer à leurs postes téléphoniques
des appareils télégraphiques . Il est inutile de s'arrêter
sur ce point. Il est facile , d'après ce qui précède
, de voir que si le système dû à M. Bernheim est praticable
dans le cas d'installations privées , il devient d'une application
malaisée dans une exploitation de réseau. Il est toujours
délicat de confier à un public absolument inexpérimenté
des manuvres de commutateurs . A fortiori , semblera- t-il plus
dangereux de lui laisser un choix entre ces manuvres . Les seules
opérations qui peuvent être faites par l'abonné doivent
être d'une nature tellement simple qu'une erreur de sa part soit
impossible ; de plus elles ne doivent jamais être de nature à
entraver le service dans le cas d'oubli ou de fausse manuvre .
Le système Bernheim , en dépit de son ingéniosité
, ne répond pas à cette condition . Les modifications que
lui a fait récemment subir son inventeur n'ont pas supprimé
ce défaut et c'est la raison pour laquelle nous n'y insisterons
pas ici .
sommaire
Dans le JOURNAL UNIVERSEL DaÉLECTRICITÉ
de 1889, on trouve une autre façon de détailler
ce système :
INTERCOMMUNICATIONS TÉLÉPHONIQUES ET TÉLÉGRAPHIQUES
(système bernheim)
Linstallation de bureaux secondaires permettant de mettre un même
poste en communication avec plusieurs autres, est une des charges des
services téléphoniques. Elle entraîne de sérieuses
dépenses de personnel et dentretien, et introduit dans
le service des complications et des retards;
remplacer ces bureaux par des systèmes automatiques est un problème
depuis longtemps posé, il a déjà reçu plusieurs
solutions qui ont été â leur heure décrites
dans ce journal. Toutes sont par malheur compliquées et délicates,
en sorte quaucune ne semble avoir été sérieusement
appliquée.
M. Bernheim en apporte une qui paraît simple, mais qui en échange
ne sapplique quà des cas limités, cest-à-dire
à un nombre d'intercommunications peu élevé.
Lorgane fondamental de ce système est un relai non polarisé.
Entre les branches dun fort aimant permanent en fer à cheval
A se trouve suspendue la bobine r (fig. 1) formée dun disque
à gorge profonde autour de laquelle on a enroulé un certain
nombre de spires de fil isolé, intercalées dans le circuit
de la ligne. Cette bobine est suspendue par une extrémité
sur des pivots lui permettant dosciller, lorsque le courant la
traversant, elle est soumise aux actions des aimants fixes.
Des butées D convenablement disposées sont placées
dun côté ou de lautre du pendule. Ce relai
sera, suivant le sens du courant quil reçoit, appelé
vers lun des pôles de laimant.
Dans le système de M. Bernheim, on fait usage de deux fils conducteurs
; à chacun des postes qu'onveut mettre en communication, on place
un de ces relais sur chacun des fils. Pour que le poste soit appelé
il faut que les deux relais soient sur leurs butées, ils ferment
alors un circuit local renfermant une pile et une sonnerie.
On conçoit immédiatement quil peut y avoir plusieurs
combinaisons distinctes amenant cet appel. Appelons A lun des
fils et le relai quil porte, B lautre fil et son relai.
Nous fermons le contact davance sur B, pour appeler on pourra
fermer A sur le pôle nord en lançant dans le fil A un courant
dun sens déterminé ou sur le pôle sud en envoyant
sur ce même fil un courant de sens contraire : soit deux combinaisons.
Inversement nous fermons davance le contact sur A, pour compléter
nous avons deux moyens en amenant B soit au pôle nord soit au
pôle sud de laimant, ci deux combinaisons nouvelles, soit
quatre. Enfin nous pouvons laisser normalement les deux contacts ouverts
et les fermer en envoyant dans les deux fils deux courants parallèles,
tantôt dans un sens tantôt dans l'autre, amenant les deux
pendules soit sur les pôles sud soit sur les pôles nord.
En tout six combinaisons.
On se rendra compte du mode de réalisation par les figures 50
et 51, la première indique schématiquement larrangement
des circuits, la seconde donne lidée de la disposition
des relais sur les fils principaux et le circuit local.
Pour que lappel se fasse, il faut que les relais F1- F2 du poste
appelé se trouvent simultanément au contact de leurs butées.
Si nous envoyons un courant positif dans le fil 1 (fig. 50) et que nous
nen envoyions aucun dans le fil 2, le relais du poste 3, placé
sur le fil 1 mettra son armature en mouvement dans un sens tel que celle-ci
viendra au contact de sa butée.
Le relais du même poste placé sur la ligne 2, ayant normalement
son armature en contact avec sa butée, le circuit local dans
lequel se trouvent intercalés les deux relais et leurs butées
se trouvera fermé par le fait de cette seule émission
de courant.
La figure 3 qui est le diagramme théorique des communications
intérieures servant à recevoir lappel dans le poste
3, permet de comprendre suffisamment le principe.
A une émission du courant positif dans le fil Lcorrespond la
fermeture du circuit local dans lequel est intercalée la pile
P actionnant la sonnerie S.
Nous avons donc appelé le poste 3.
En envoyant simultanément un courant positif dans chacune des
lignes 1 et 2, nous déterminerons un mouvement du pendule de
chacun des relais du poste 6 dans un sens tel que la déviation
aura pour effet de mettre au contact les armatures avec leurs butées.
Les deux butées reliées simultanément au massif
des relais disposés dans le circuit du courant local détermineront
le mouvement de la sonnerie Nous aurons donc ainsi effectué lappel
du poste 6.
La figure 52 montre en détail lensemble dinstallation
de deux des postes disposés sur une seule ligne à deux
fils, chacun de ces postes destiné à téléphoner
et à télégraphier à chacun des six autres.
A chacune des stations sont disposés une clef dappel A
et un certain nombre de touches t permettant, lorsquon les abaisse,
denvoyer des courants de sens différents. .
Chaque poste est, en outre , muni de deux commutateurs à six
lames B B' et de deux commutateurs à deux lames C C.
Chacun des deux postes extrêmes na quun commutateur
à deux lames G. Ces commutateurs G sont destinés à
couper la terre aux postes extrêmes de façon que le courant
émis circule sur la ligne et naille pas directement à
la terre.
Cette disposition des commutateurs, ainsi quon peut le concevoir,
permet de faire communiquer avec la terre les extrémités
des deux fils de chacune des sections qui se trouvent dun côté
et de lautre dune section de ligne occupée, ce qui
permet à un poste quelconque situé sur lune ou lautre
de ces sections inoccupées dappeler un autre poste situé
sur la même section que lui.
Par convention, chaque poste sonne autant de fois quil y a dunités
dans son numéro dordre, le poste appelé sait donc
par qui il est appelé, il sait aussi si la communication est
demandée pour le télégraphe ou pour le téléphone
au moyen dun signal spécial précédent ou
suivant lappel et dispose en conséquence les divers commutateurs
B B' CC' et D.
Le poste appelant prend les mêmes dispositions dans létablissement
des connexions intérieures de son poste.
Lappareil téléphonique dans le cas de transmission
télégraphique et téléphonique sur une même
ligne est mis en court circuit hors de cette ligne ; on le place dans
la ligne en déviant le commutateur à 6 lames de gauche,
si on veut correspondre avec un poste de gauche, dans le cas dune
transmission à droite en déplaçant celui de ce
côté.
Liustallation du système Bernheim présente encore
lavantage qu'un poste intermédiaire entre deux postes qui
communiquent entre eux ne peut se mettre en dérivation dans le
circuit; par conséquent aucune indiscrétion ne peut se
produire, car on ne peut écouter à ce poste quen
coupant la communication entre les deux postes parlants.
La clef dappel A sert en même temps de manipulateur pour
télégraphier et envoyer des signaux.
Les touches dont les différents postes sont pourvus sont disposées
comme le montrent la figure 5 et 6 la figure 5 qui est une coupe dont
la figure 6 est le plan. Les figures 7 et 8 représentent en perspective
la même clef levée et baissée.
Chaque poste est en outre pourvu de galvanomètres g, destinés
à indiquer le genre de transmission qui affecte la ligne traversant
un poste, soit quon télégraphie, soit quon
téléphone.
Lorsquon télégraphie, les aiguilles des galvanomètres
des postes placés sur la section de la ligne affectée
indiquent par leur déviation
que le courant passe; on ne peut donc appeler.
Entre deux postes qui communiquent téléphoniquement les
galvanomètres ne dévient pas, mais si un poste intermédiaire
veut sonner, le courant ne passe pas, puisquil ny a pas
de terre aux extrémités ; le galvanomètre par conséquent
ne dévie pas et lemployé sait par là que
la ligne est occupée.
Si au lieu de 2 fils nous employons 3 fils de ligne, nous pourrons appeler
dun poste dans 17 autres, en employant 4 fils et davantage, nous
mettons en communication directe 26 postes en plus.
On trouve donc une application avantageuse du système pour les
réseaux téléphoniques de petites villes, puisque
avec un nombre de fils restreint on pourra se passer de bureau central
et économiser les nombreux frais dinstallation et dexploitation
quil entraîne. On prévoit divers autres cas où
on pourra appliquer avantageusement le système Bernheim.
Ainsi sur les lignes de chemins fer, on pourra mettre
en communication pour sappeler entre elles et communiquer les
stations disposées sur une même ligne. Les postes des réseaux
municipaux dincendie ou de police pourront être reliés
de cette manière.
On embranchera les signaux de chemins de fer manuvrables à
distance, étc,, etc.
Avant de terminer nous donnerons quelques détails sur une installation
de ce système faite par la Société générale
des Téléphones.
Dans cette application M. Bernheim avait une difficulté à
résoudre.
La série des postes étant reliée à lun
des bureaux centraux du réseau téléphonique de
Paris, il fallait mettre lun quelconque des abonnés placés
sur la ligne en communication avec les abonnés du réseau
de Paris.
Pour les appels des différents postes au bureau central il ny
avait rien à changer au système tel que nous lavons
décrit plus haut.
La communication a lieu sur un circuit entièrement métallique
avec une terre branchée en dérivation ; entre cette terre
et la ligne, on a intercalé une résistance de 1000 ohms,
laquelle a été reconnue ninfluencer nullement la
conversation qui reste très nette.
Voici à quoi servait cette terre.
Il fallait que les abonnés pussent donner le signal de fin de
conversation. Comme les abonnés de la ligne Bernheim, sonnent
avec une terre, ils peuvent le faire avec une terre en dérivation.
La palette de lannonciateur étant attirée ferme
un circuit local qui va faire tomber les annonciateurs du bureau central
placés sur la communication établie. De cette façon
les téléphonistes sont toutes prévenues de la fin
de la conversation et retirent leurs fiches.
A. Guilloux
sommaire
Quelle conclusion pratique convient-il de tirer de cette
longue revue des systèmes téléphoniques automatiques
?
Les appareils proposés peuvent être divisés
en deux groupes .
Les premiers , d'un fonctionnement peu sûr ou ne sauvegardant
pas l'indépendance entière des communications ne pourraient
être acceptés dans des réseaux tels que les réseaux
français où le public est accoutumé à une
grande régularité dans le service .
Les seconds , solutions ingénieuses et complètes de la
question , n'arrivent à ce résultat qu'en utilisant des
organes délicats et coûteux .
Leur prix de revient dépasserait dans la plupart des cas l'économie
de fil correspondante .
Beaucoup d'appareils indiqués par leurs auteurs plutôt
que réalisés , ont été soumis à l'appréciation
du public depuis l'origine de cette étude .
Sans avoir la prétention d'avoir passé en revue la totalité
des systèmes possibles , on peut dire que la plupart rentrent
pourtant dans les catégories diverses dont le principe a été
exposé ici . Dans aucun cas , ce n'est l'ingéniosité
qui a manqué ; s'il est un reproche à faire , c'est au
contraire une trop grande complexité de moyens , complexité
entraînant du même coup une élévation de prix
considérable et un entretien difficile .
Enfin , un fait nouveau est survenu qui a modifié complètement
la nature du problème : l'exploitation des grands réseaux
tend à se faire désormais à peu près exclusivement
à l'aide d'appareils multiples .
Comme la complication de ces multiples se prêterait mal à
des règles particulières d'appel concernant des groupes
d'abonnés spéciaux , la recherche des petites stations
automatiques s'est trouvée , par ce fait même , reléguée
au second plan .
Quelque simples qu'elles soient , elles ne paraissent plus pouvoir trouver
place dans le nouvel outillage mis en uvre .
Les conclusions auraient donc été , à première
vue , assez décourageantes si , des conditions nouvelles de l'exploitation
téléphonique , n'avait surgi l'idée audacieuse
et , il faut l'espérer , féconde d'étendre le champ
de la station automatique , en l'obligeant à mettre en communication
non plus deux , six ou même dix abonnés , mais la totalité
des abonnés d'un réseau .
On voit à ce desideratum divers avantages .
Les multiples téléphoniques , actuellement en service,
ont réussi à supprimer l'intermédiaire des lignes
de renvoi , et les téléphonistes desservant ces dernières
. Un seul employé suffit pour établir une communication
entre deux abonnés quelconques .
Le multiple automatique supprimerait ce dernier intermédiaire
et laisserait au public le soin de se mettre lui-même directement
en relation avec les abonnés qu'il désire . Le bureau
central n'existerait plus qu'au point de vue machines le personnel actuel
deviendrait inutile , et l'unique intervention d'un mécanicien
surveillant le fonctionnement de l'appareil resterait nécessaire
.
La voie nouvelle est encore trop récente pour qu'il soit possible
de donner ici des appareils réalisés
sommaire
Système
automatique Verner et Tedesco
Toutefois , ne fut-ce que pour indiquer la possibilité
de résoudre ce problème , il est nécessaire de
terminer cette étude par une description sommaire du principe
de l'autocommutateur téléphonique de MM . Verner et Tedesco
.
Dans ce système , chaque abonné est relié au bureau
central à l'aide de 2 fils l'un dit fil d'appel sert uniquement
à la mise en contact avec la ligne désirée l'autre
sert à la conversation et est appelé par l'inventeur fil
de son .
Au bureau central , tous les fils de son sont reliés àdes
barres verticales i , i ,, pouvant au besoin pivoter légèrement
sur elles - mêmes .
Chacune de ces barres est ensuite reliée électriquement
à une courroie horizontale recouverte de matière conductrice
C , C2 , etc. Il y a donc autant de courroies que de fils et de barres
.
Ces courroies peuvent décrire , dans leur déplacement
, une sorte de spirale carrée entre les parties de laquelle passent
les barres i, i,, etc. Elles sont disposées les unes au-dessus
des autres de manière à former des colonnes verticales
.
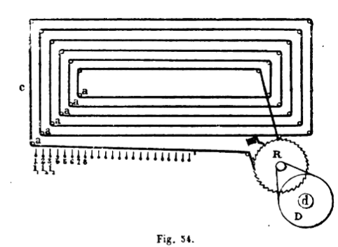
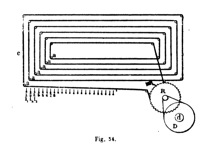
La projection horizontale d'une de ces courroies est représentée
fig . 54 . aaa sont des tiges polies servant de support et dirigeant
la course : i, i, i, sont les barres verticales dont on a parlé
plus haut. En regard de chaque courroie , ces dernières sont
armées , en outre , de contacts portés par des ressorts
. La courroie est munie d'un contact analogue . Grâce à
ce dispositif quand cette dernière se déplace , on conçoit
qu'elle se mette successivement en rapport avec chacune des barres i,
i, et par conséquent avec chacun des fils de son des abonnés
. La courroie est mise en marche par une transmission D qu'actionne
une machine ; l'arbre d est toujours en mouvement et tend à entraîner
la roue R. Un cliquet commandé par un électro-aimant arrête
le mouvement et , par suite , empêche le déplacement de
la courroie. Le fil d'appel se rend à cet électro-aimant,
puis à la terre . A chaque manuvre de l'armature , le cliquet
est soulevé , une dent de la roue R peut passer et la courroie
avance d'un contact .
Si les barres verticales ont été disposées dans
l'ordre de numéro des abonnés , pour que l'un d'eux se
mette en relation avec l'abonné n ° 365 , il lui suffira
d'envoyer 365 émissions sur son fil d'appel . Outre les circuits
ordinaires , le poste d'un abonné comprend, à cette intention
, un appareil d'appel et un avertisseur . L'appareil d'appel comporte
extérieurement des cadrans pareils à ceux d'un compteur
, et servant à compter les mille , centaines , dizaines et unités
. Chacun de ces cadrans porte 10 numéros (0 à 9) . Pour
appeler l'abonné 365 , il suffira de mettre l'aiguille des centaines
sur 3 , celle des dizaines sur 6 , celle des unités sur 5 . La
manuvre de ces aiguilles provoque , à l'aide de trains
d'horlogerie sur laquelle il est inutile d'insister , le nombre de fermetures
correspondantes du circuit d'envoi . Il convient de remarquer qu'au
central , les barres verticales sont groupées par dix et qu'entre
chaque dizaine est laissée une place libre . C'est devant cette
place libre que s'arrête le contact de la courroie lors- qu'on
met l'aiguille sur 0 . Au repos , le fil de son aboutit à l'avertisseur
qui est une sonnerie combinée avec un voyant. Le fonctionnement
s'explique de lui -même ; il suffit d'appuyer sur le bouton d'appel
lorsqu'on a amené la courroie du central à sa position
convenable pour envoyer l'appel dans l'indicateur de l'abonné
choisi . Cet appel provoque , en outre , un autre résultat .

La fig . 53 montre , en effet , que des électro-aimants sont
placés en dérivation sur le fil de son de chacun des abonnés
.
Le passage du courant d'appel dans les électros provoque une
faible rotation des tiges i , i , autour de leurs axes . Grâce
à leurs ressorts , les plaques de contact réunies en m
ne se séparent pas mais aucunecourroie nouvelle ne peut plus
entrer en contact avec les barres qui ont tourné .
Les deux abonnés qui causent ne risquent point d'être dérangés
.
Il serait de peu d'intérêt d'entrer dans plus de détails
, ou même d'indiquer les simplifications considé-ables
dont le projet de ces inventeurs est susceptible . Ce qu'il était
bon de montrer , c'est que l'idée du multiple automatique est
posée . Elle paraîtra sans doute hardie et d'une réalisation
encore impossible à beaucoup de praticiens . La même incrédulité
a accueilli , il y a dix ans, la première idée des multiples
dont l'usage aujourd'hui se répand universellement. Il n'y a
pas de problème nouveau qui , de prime-abord , n'excite l'étonnement
. Celui - ci ne se heurte à aucune impossibilité . Il
est de plus particulièrement intéressant, puisque sa solution
serait de nature à amener une transformation totale dans l'exploitation
téléphonique courante .
E. Estaunié
sommaire